EasyManua.ls Logo

Atlas Copco CD 850+

Atlas Copco CD 850+
112 pages
To Next Page IconTo Next Page
To Next Page IconTo Next Page
To Previous Page IconTo Previous Page
To Previous Page IconTo Previous Page
Loading...
Instruction Book
17 9829 2115 69
CD 500+, CD 850+,CD 700+, CD 1100+, CD 1250+, CD 1400+, CD 575, CD 800, CD 950, CD 1200,
CD 1450 and CD 1600
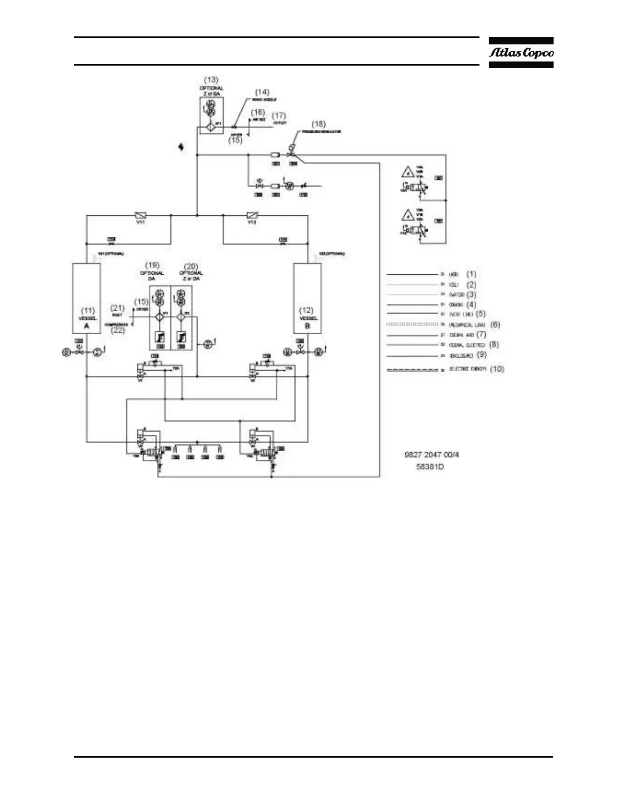
Description
The wet desiccant beads are dried in the regeneration stage. The tower is depressurized via
blow-off valve (V3orV4).
A small portion of the dried air flows via nozzle (114) to the tower to be regenerated. The air
is expanded to atmospheric pressure and flows downwards through the desiccant beads.
The regenerating air is released via the exhaust valve (V3 or V4) and the silencers (109)

Related product manuals