EasyManua.ls Logo

Atlas Copco CD 850+

Atlas Copco CD 850+
112 pages
To Next Page IconTo Next Page
To Next Page IconTo Next Page
To Previous Page IconTo Previous Page
To Previous Page IconTo Previous Page
Loading...
Instruction Book
19 9829 2115 69
CD 500+, CD 850+,CD 700+, CD 1100+, CD 1400+, CD 575, CD 800, CD 950, CD 1200, CD 1450 and CD
1600
Description
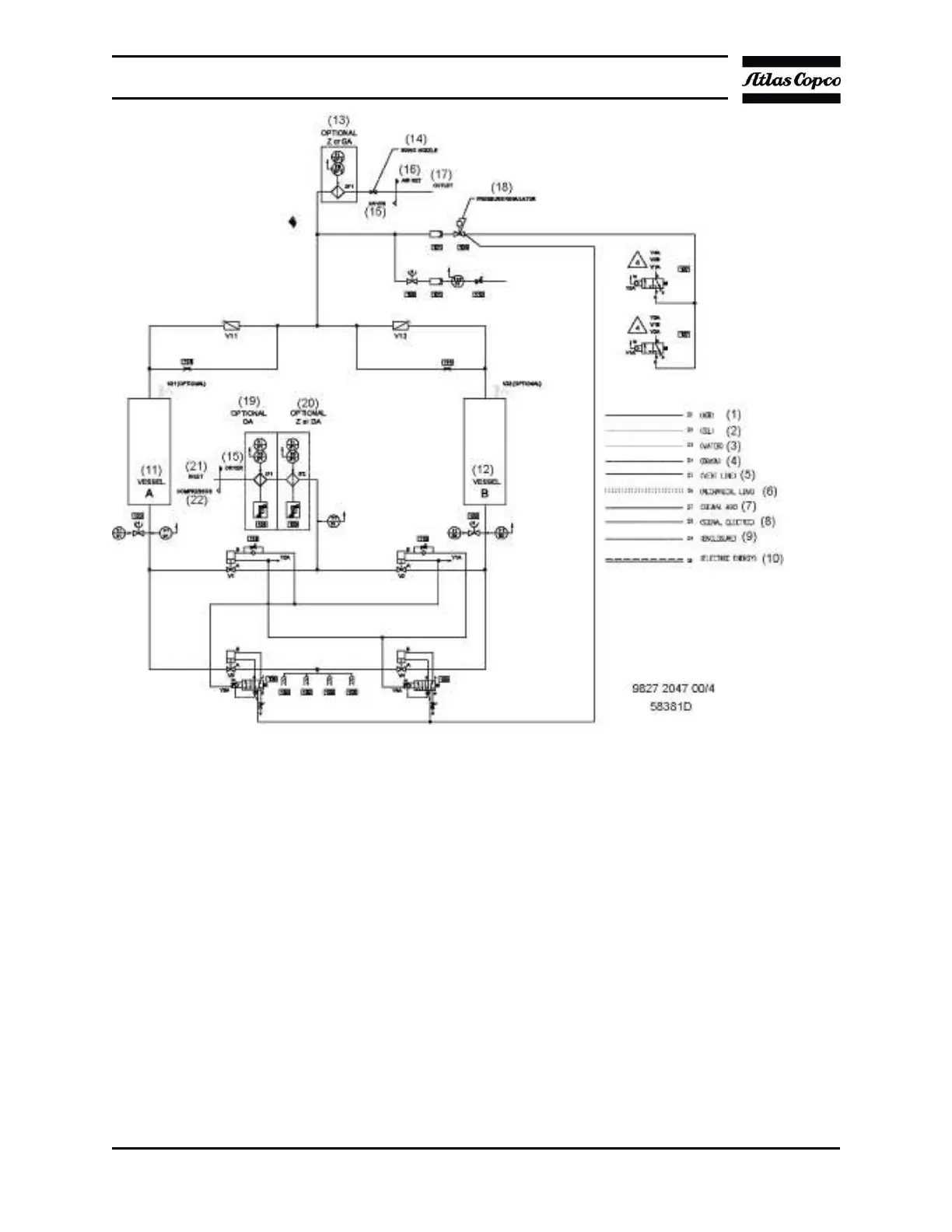
The operation cycle of the dryers is repetitive and is controlled by the Elektronikon or Timer
card regulator and a PDP-sensor. While the desiccant in the first tower dries the compressed
air, the desiccant in the second tower is being regenerated and vice versa. Regeneration of
the desiccant is achieved by means of purge air from the dryer outlet.
A small portion of the dried air flows via the control air valve to the solenoid valves which are
controlled by the Elektronikon® or Timer card and to the PDP-sensor. The air leaving the
solenoid valves (when energized) is used to control the pneumatic actuator and the
pneumatic valves. After a certain period, the cycle will restart. The fully regenerated tower
will be pressurized. Later, the inlet air switches tower and the wet tower is depressurized via
the silencers. Then regeneration starts and the purge air flows through the vessel and a
silencer. The PDP-sensor measures the pressure dewpoint of the air which is leaving the

Related product manuals