EasyManua.ls Logo

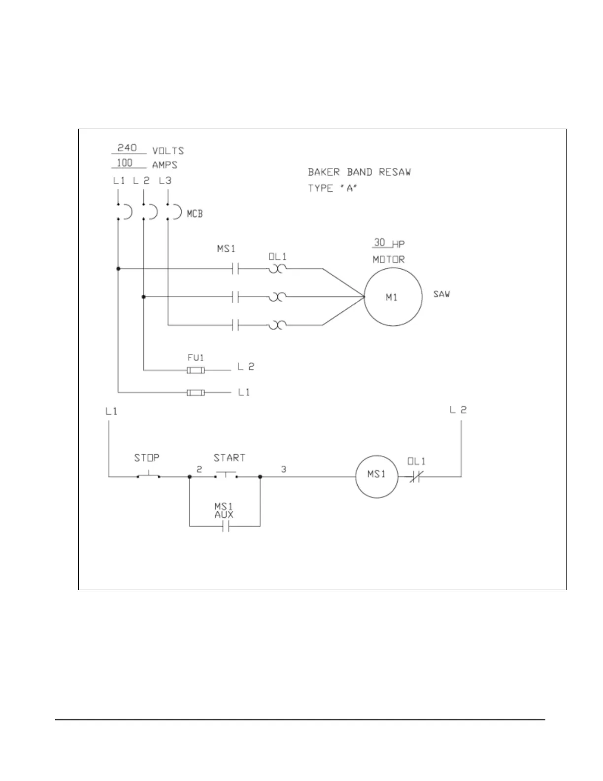
Baker A - AX Model Wiring Diagram-Low Voltage

Default Icon
38 pages
Print Icon
To Next Page IconTo Next Page
To Next Page IconTo Next Page
To Previous Page IconTo Previous Page
To Previous Page IconTo Previous Page
Loading...
36
“AX” Model Wiring Diagram – Low Voltage

Related product manuals