EasyManua.ls Logo

Behlen WRSJ - Electrical Circuit Diagram; Motor Control and Interlock Circuits; Pushbutton and Transformer Control Circuits

Behlen WRSJ
14 pages
Print Icon
To Next Page IconTo Next Page
To Next Page IconTo Next Page
To Previous Page IconTo Previous Page
To Previous Page IconTo Previous Page
Loading...
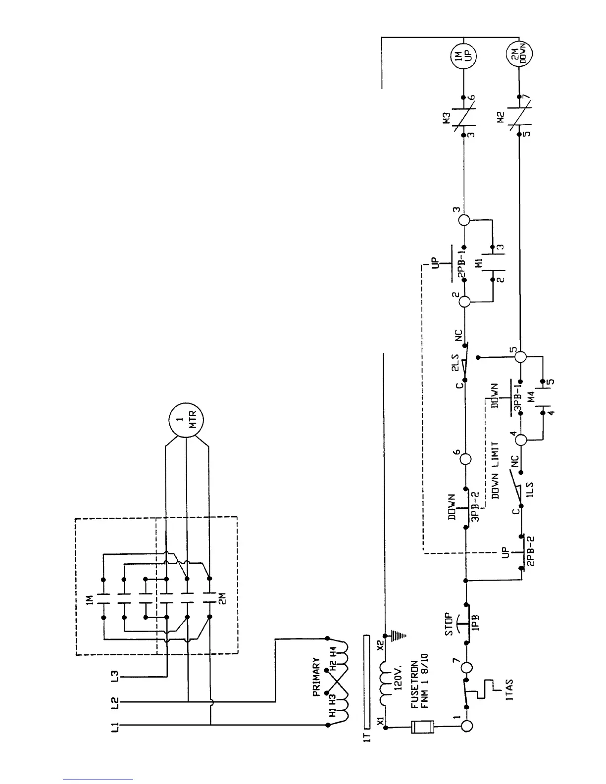
ELECTRICAL CIRCUIT
1 LS LIMIT SWITCH (DOWN)
2 LS LIMIT SWITCH (DEPTH SWITCH)
1 M, 2 M MOTOR STARTER (REVERSING)
M1 INTERLOCK ON 1 M (NO-UP)
M2 INTERLOCK ON 1 M (NC-UP)
M3 INTERLOCK ON 2 M (NC-DOWN)
M4 INTERLOCK ON 2 M (NO-DOWN)
1 MTR PRESS MOTOR
1 PB PUSHBUTTON STOP (NC)
2 PB-1 PUSHBUTTON UP (NO)
2 PB-2 PUSHBUTTON UP (NC)
3 PB-1 PUSHBUTTON DOWN (NO)
3 PB-2 PUSHBUTTON DOWN (NC)
1T TRANSFORMER CONTROL
1 TAS OVERLOAD SWITCH WOUND IN 1 MTR
NOTE: 1 LS HAS ADDITIONAL CONTACTS (2 NO &
1 NC) THAT MAY BE USED FOR INTERLOCKING.
F-7891-3
9
Rev. 3-1-99 7-1-98