EasyManua.ls Logo

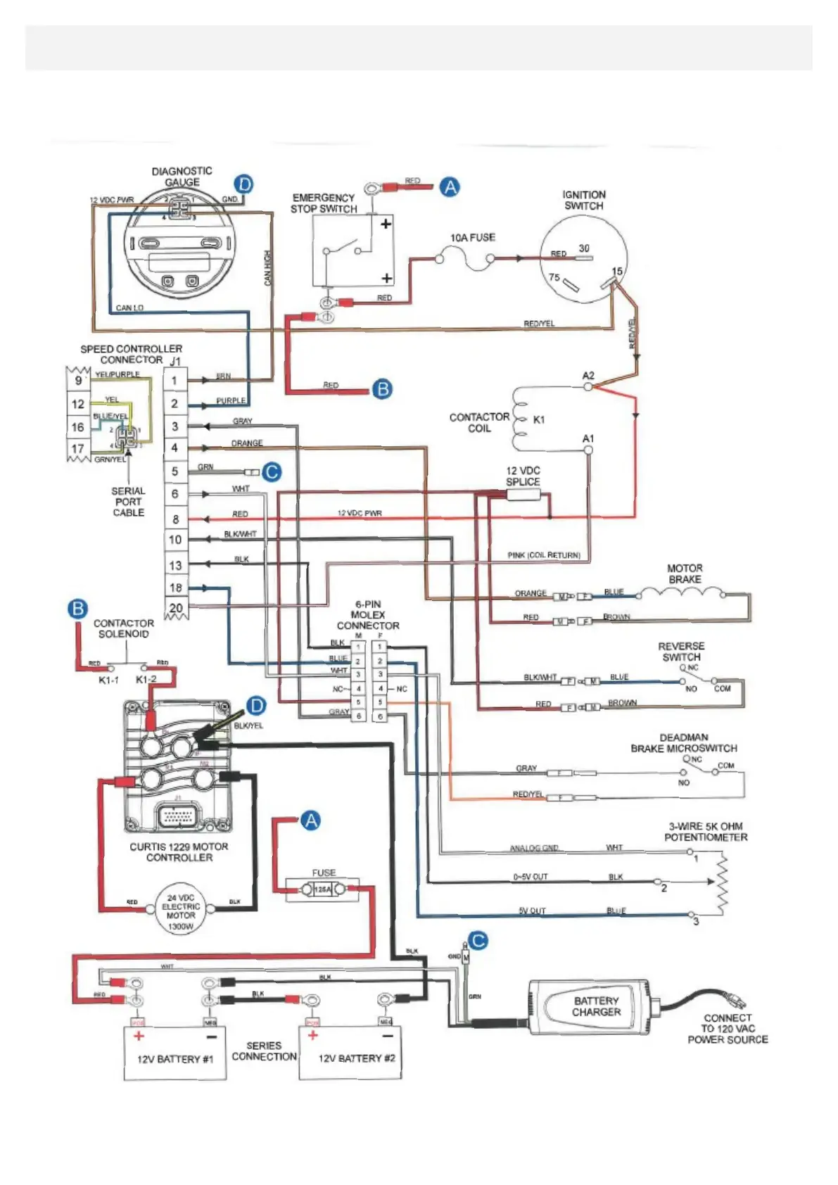
bergmann C301 - Electrical System Diagram; C301 Wiring Diagram

bergmann C301
36 pages
Print Icon
To Next Page IconTo Next Page
To Next Page IconTo Next Page
To Previous Page IconTo Previous Page
To Previous Page IconTo Previous Page
Loading...
ELECTRIC C301 - WIRING DIAGRAM—DIAGRAMME ÉLECTRIQUE—BEDRADINGSSCHEME —SCHALTPLAN
DIAGRAMA DE CABLEADO— SCHEMA ELETTRICO— SCHEMAT ELEKTRYCZNY — SCHÉMA ELEKTRICKÉHO ZAPOJENÍ

Related product manuals