EasyManua.ls Logo

Bering BEXP14i - Page 77

Bering BEXP14i
388 pages
Print Icon
To Next Page IconTo Next Page
To Next Page IconTo Next Page
To Previous Page IconTo Previous Page
To Previous Page IconTo Previous Page
Loading...
- 73 -
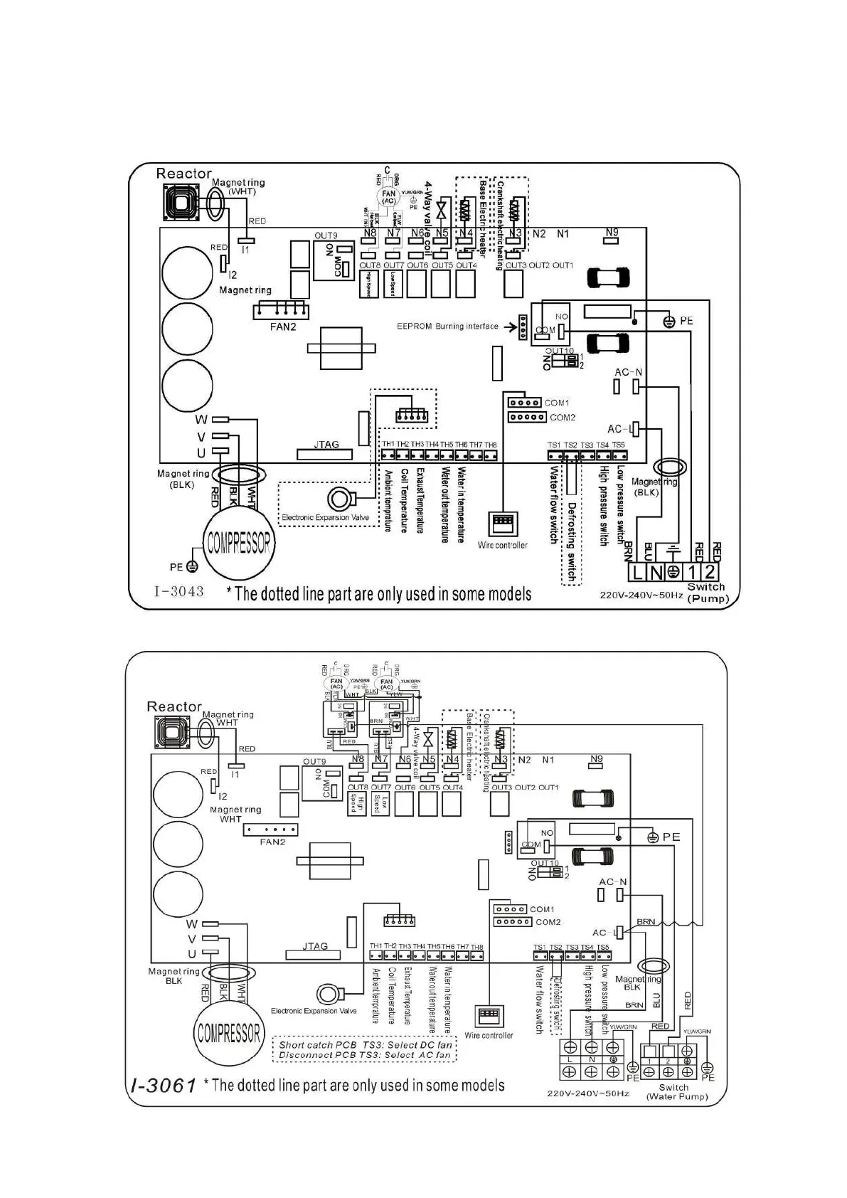
6. Câblage électrique
6.1 Schéma de câblage de la pompe à chaleur de piscine
Ref BEXP05i/BEXP07i/BEXP09i/BEXP11i/BEXP14i/BEXP16i/BEXP18i/BEXP20i
Ref BEXP25i

Table of Contents

Related product manuals