EasyManua.ls Logo

Bertolini C 300 Series - Typical Installation Scheme

Bertolini C 300 Series
Print Icon
To Next Page IconTo Next Page
To Next Page IconTo Next Page
To Previous Page IconTo Previous Page
To Previous Page IconTo Previous Page
Loading...
12
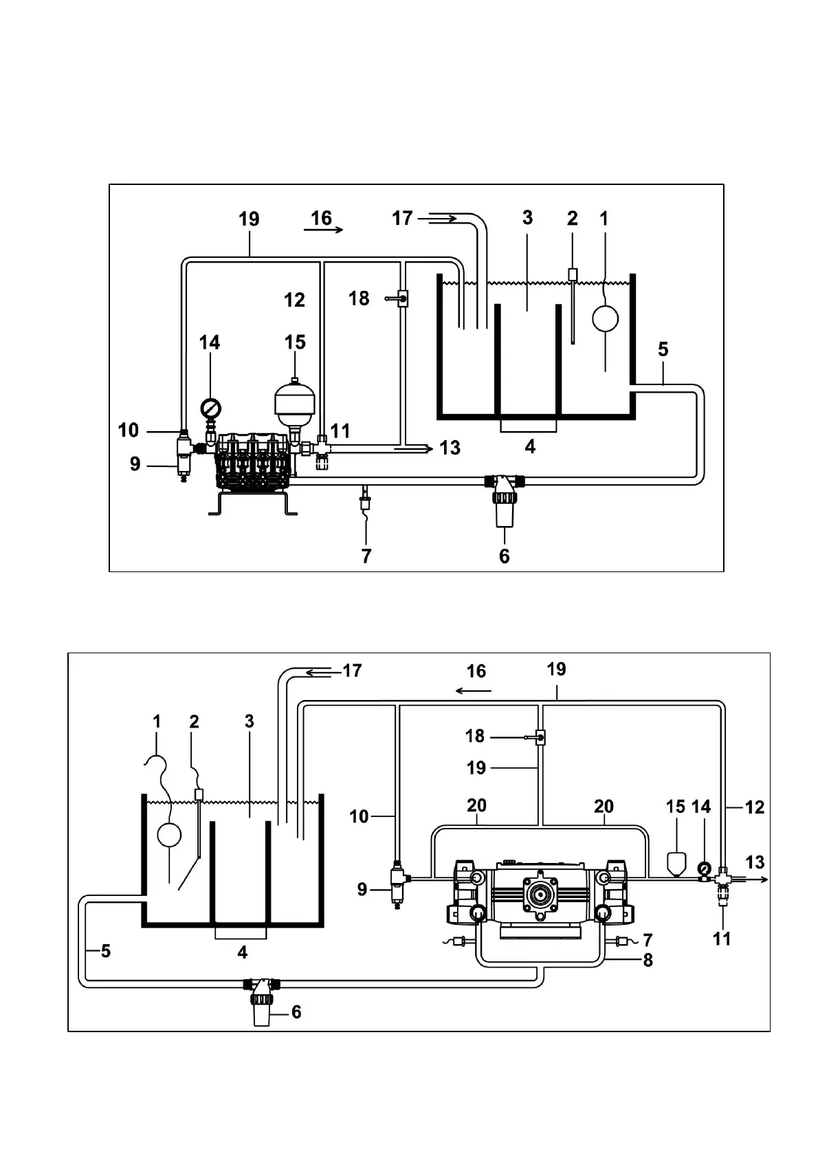
4.4 TYPICAL INSTALLATION SCHEME
TYPICAL INSTALLATION FOR PUMPS CK 3003-CA 316-CPQ
TYPICAL INSTALLATION FOR PUMPS C 3006

Other manuals for Bertolini C 300 Series

Related product manuals