EasyManua.ls Logo

BestCode Next 8 Series - Page 205

BestCode Next 8 Series
305 pages
Print Icon
To Next Page IconTo Next Page
To Next Page IconTo Next Page
To Previous Page IconTo Previous Page
To Previous Page IconTo Previous Page
Loading...
BestCode Next Series 8 Technical Manual October 2022 Page 191 of 290
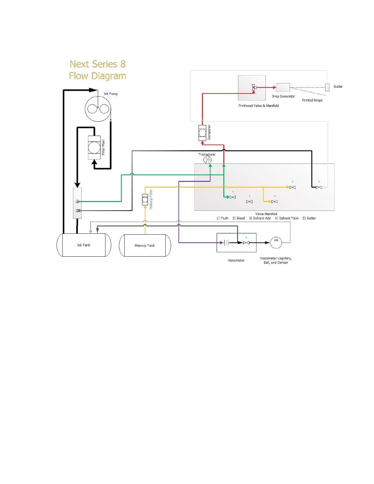
Viscosity Check During Run
This diagram shows how the viscosity check occurs in the machine.
Viscosity Check Flow Logic: Active Valves: Printhead, Gutter, Viscometer.
1) The Standard “Run” Operation is occurring.
2) The Viscometer Valve Activates and pushed the Metal Ball to the top of the Viscometer.
3) After 30 Seconds, the Viscometer Valve De-Activates and the Ball begins to fall.
4) A timer is started to measure how long until the Ball passes the Inductive Sensor.
5) The Time is captured and converted to a value in cP.
6) The Target Viscosity is ALWAYS 4.5 cP.

Table of Contents

Other manuals for BestCode Next 8 Series

Related product manuals