EasyManua.ls Logo

Bosch SHU33A02 - Page 116

Bosch SHU33A02
144 pages
Print Icon
To Next Page IconTo Next Page
To Next Page IconTo Next Page
To Previous Page IconTo Previous Page
To Previous Page IconTo Previous Page
Loading...
M
F
1
M
1
M
1
M
1
u6 u8
161˚F
e6
e5
PTC
u4
b3
121110987654
4
312
21
24
43
a
a
1
b
b
2
4
1
3
b
a
a
a
b
b
b
5
6
1
2
a
24
1
r1
m2
m3
m1
A2
s2
e0
N
L1
a1
u5
u3
f4
f1
h1
b2
140˚F
f3
b1
u2
185˚F
f5
current path
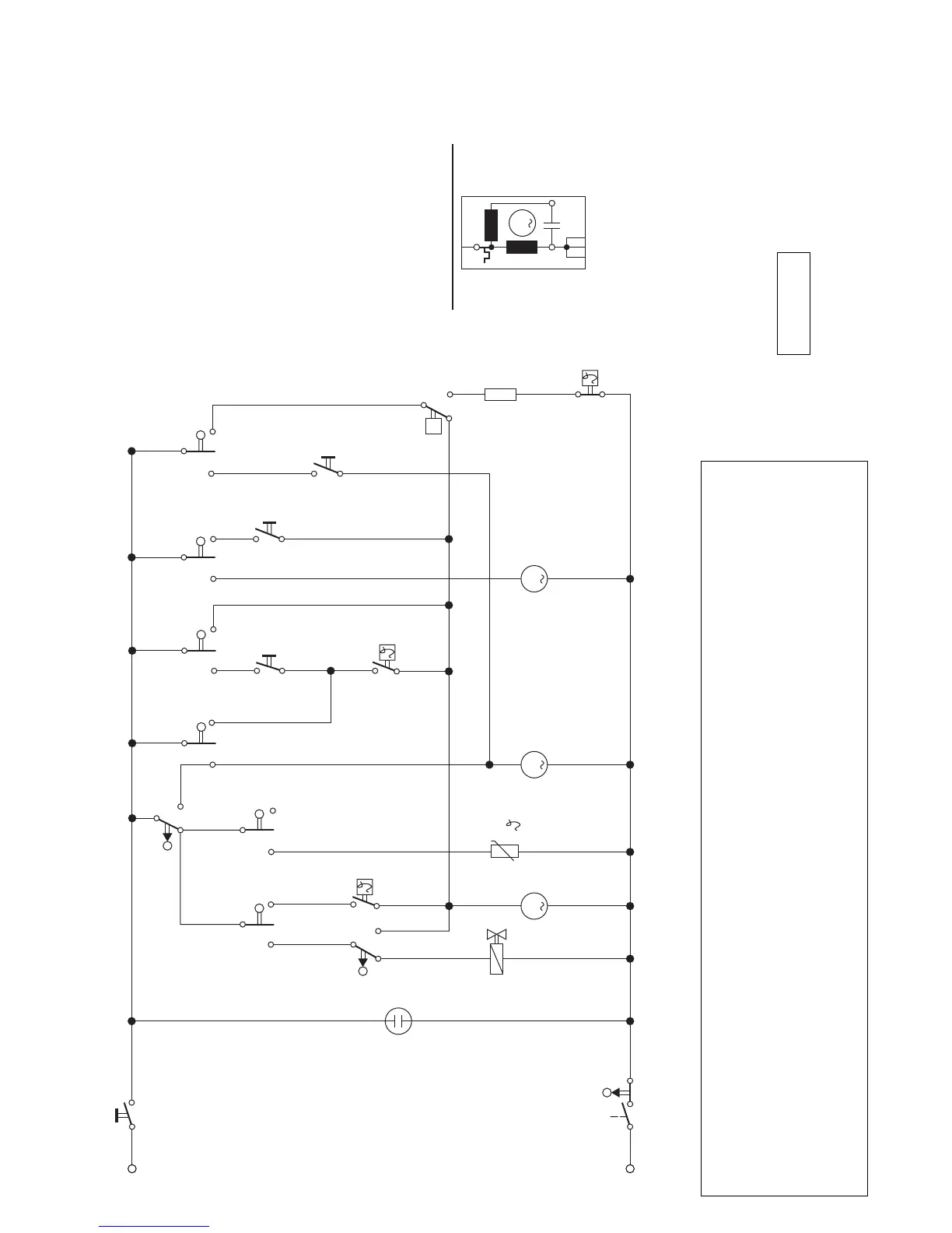
Symbol Key
current path
a1 MAIN SWITCH 2
e0 DOOR SWITCH 3
A2 ACTUATOR (Dispenser) 7
e6 FLOAT SWITCH 7
e5 FLOW SWITCH 11
f3 THERMOSTAT 140˚F9
f1 WATER LEVEL SWITCH 5
f4 THERMOSTAT 161˚F6
Symbol Key
POWER SCRUB b1 & b3
REGULAR b1 & b2 & b3
ECONOMY b1 & b2
RINSE & HOLD b3
f5 HIGH LIMIT 185˚F12
current path
h1 ON/OFF LAMP 4
m1 TIMER MOTOR 6
m2 CIRCULATION MOTOR 10
m3 DRAIN MOTOR 8
r1 HEATING ELEMENT 12
s2 WATER SOLENOID 5
u TIMER CONTACTS
Selector Switch Contacts
L
permanent split
capacitor motor (m2)
N
SHU 40

Table of Contents