EasyManua.ls Logo

Brock MBP2-A - Page 35

Default Icon
Print Icon
To Next Page IconTo Next Page
To Next Page IconTo Next Page
To Previous Page IconTo Previous Page
To Previous Page IconTo Previous Page
Loading...
DNS-1008 Rev. A
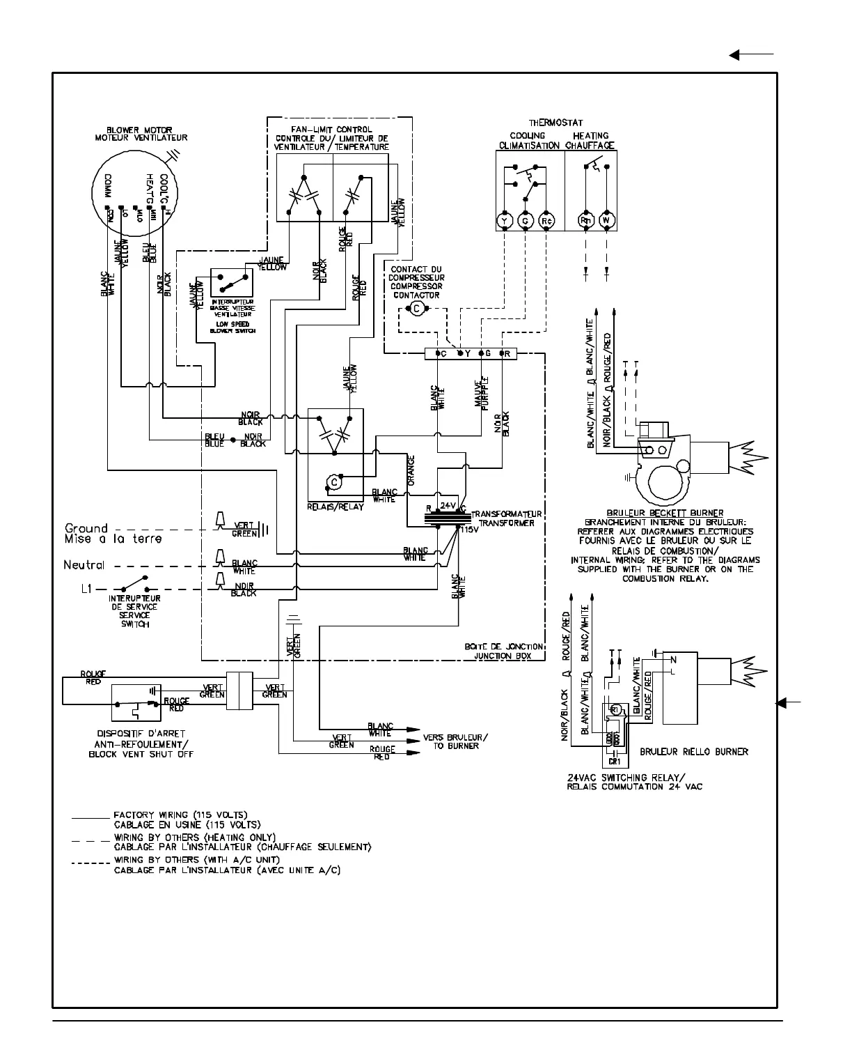
WIRING DIAGRAM
MODELS: CCC - MBP
16

Related product manuals