EasyManua.ls Logo

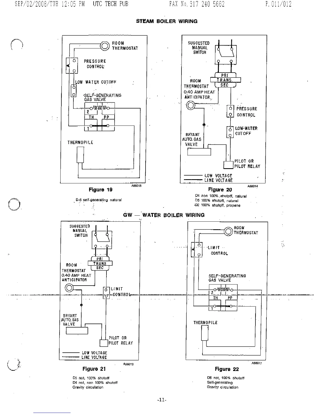
Bryant 234 D - Wiring Diagrams; Steam Boiler Wiring; GW Water Boiler Wiring

Bryant 234 D
12 pages
Print Icon
To Next Page IconTo Next Page
To Next Page IconTo Next Page
To Previous Page IconTo Previous Page
To Previous Page IconTo Previous Page
Loading...

Related product manuals