EasyManua.ls Logo

Bryant 619E - HEAT PUMP SYSTEMS

Bryant 619E
32 pages
Print Icon
To Next Page IconTo Next Page
To Next Page IconTo Next Page
To Previous Page IconTo Previous Page
To Previous Page IconTo Previous Page
Loading...
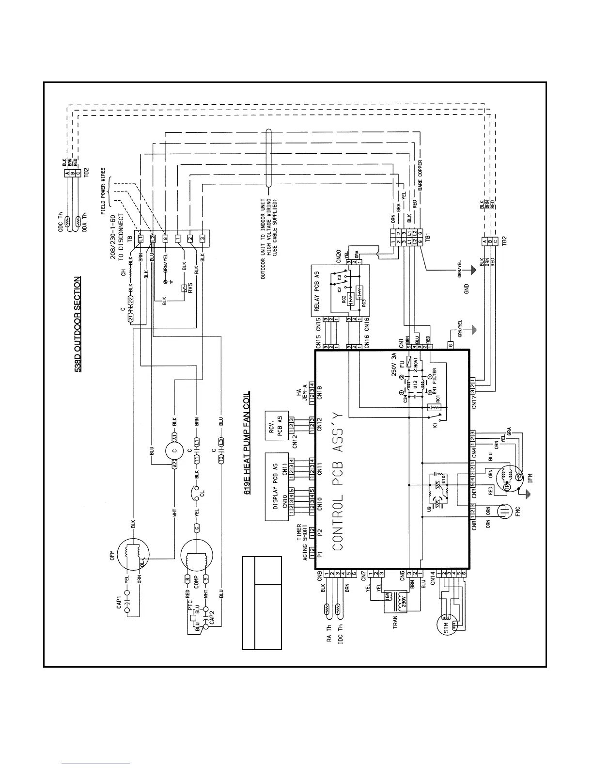
TYPICAL WIRING SCHEMATIC, 538D009,012 HEAT PUMP SYSTEM (012 Shown)
RELAY CHART
Compressor K1
Outdoor Fan K2
Rev. Valve K3
(See Legend and Notes, page 28.)
26

Other manuals for Bryant 619E

Related product manuals