EasyManua.ls Logo

Bryant LEGACY 577C- - Page 18

Bryant LEGACY 577C-
60 pages
Print Icon
To Next Page IconTo Next Page
To Next Page IconTo Next Page
To Previous Page IconTo Previous Page
To Previous Page IconTo Previous Page
Loading...
18
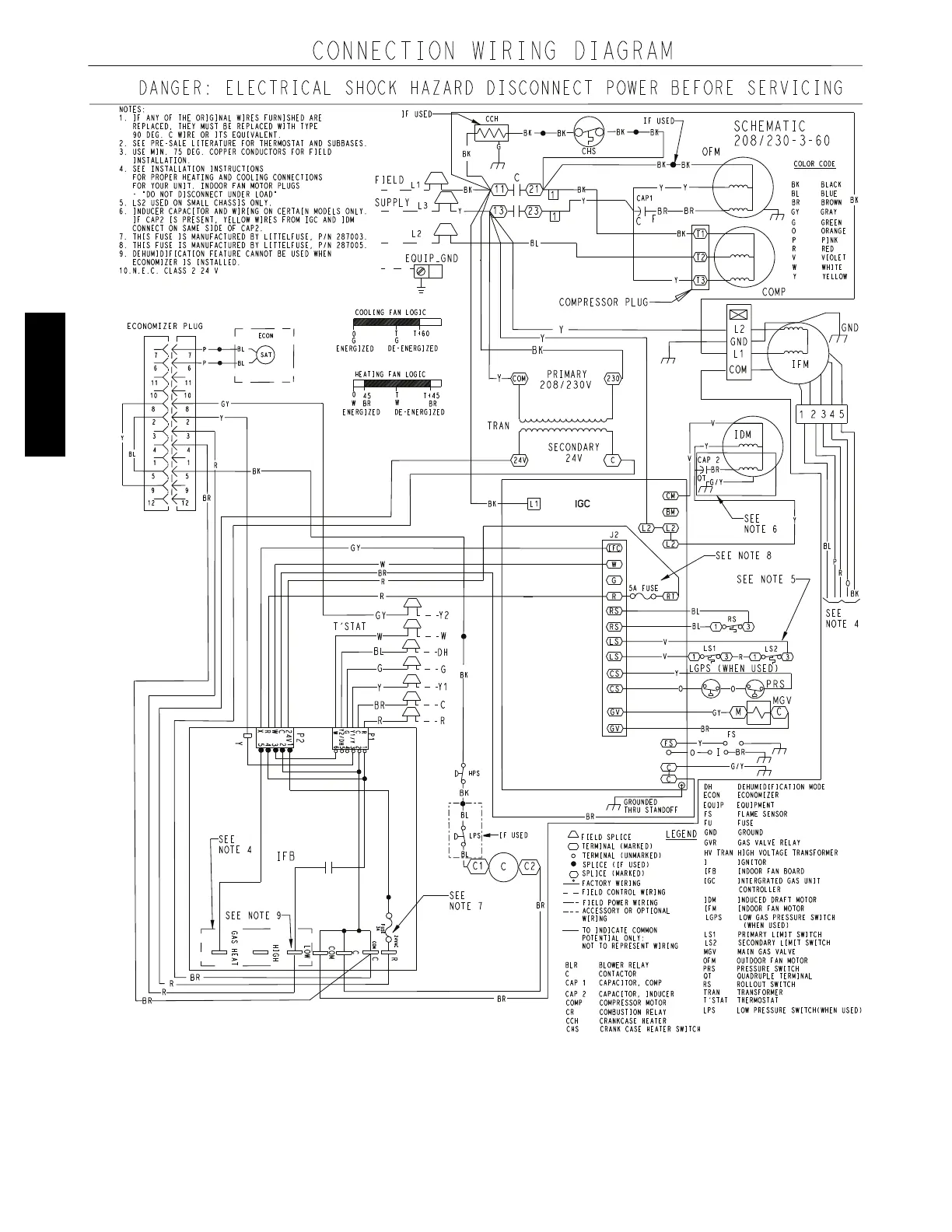
A150508
Fig. 15 -- 208/230--3--60 Connection Wiring Diagram
577C-- -- C

Related product manuals