EasyManua.ls Logo

Caple WDi2203 - Page 20

Caple WDi2203
24 pages
Print Icon
To Next Page IconTo Next Page
To Next Page IconTo Next Page
To Previous Page IconTo Previous Page
To Previous Page IconTo Previous Page
Loading...
20
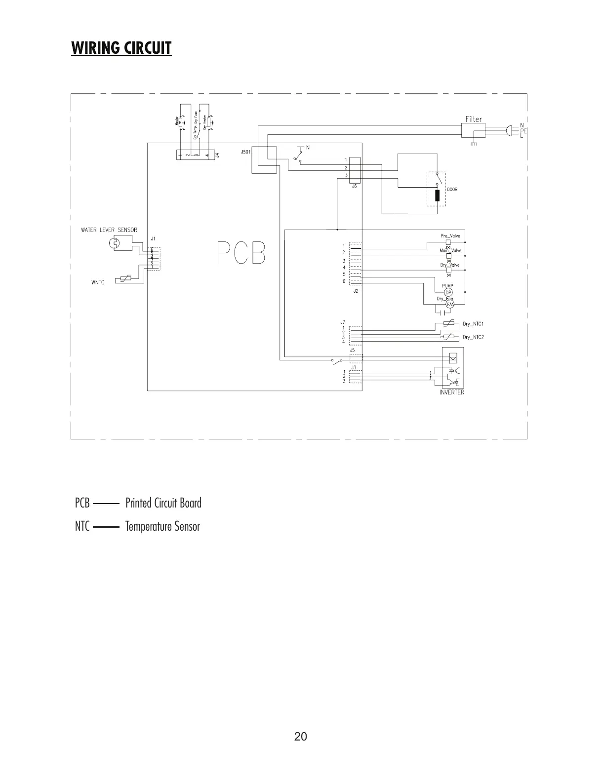
PCB Printed Circuit Board
NTC Temperature Sensor
All manuals and user guides at all-guides.com

Related product manuals