EasyManua.ls Logo

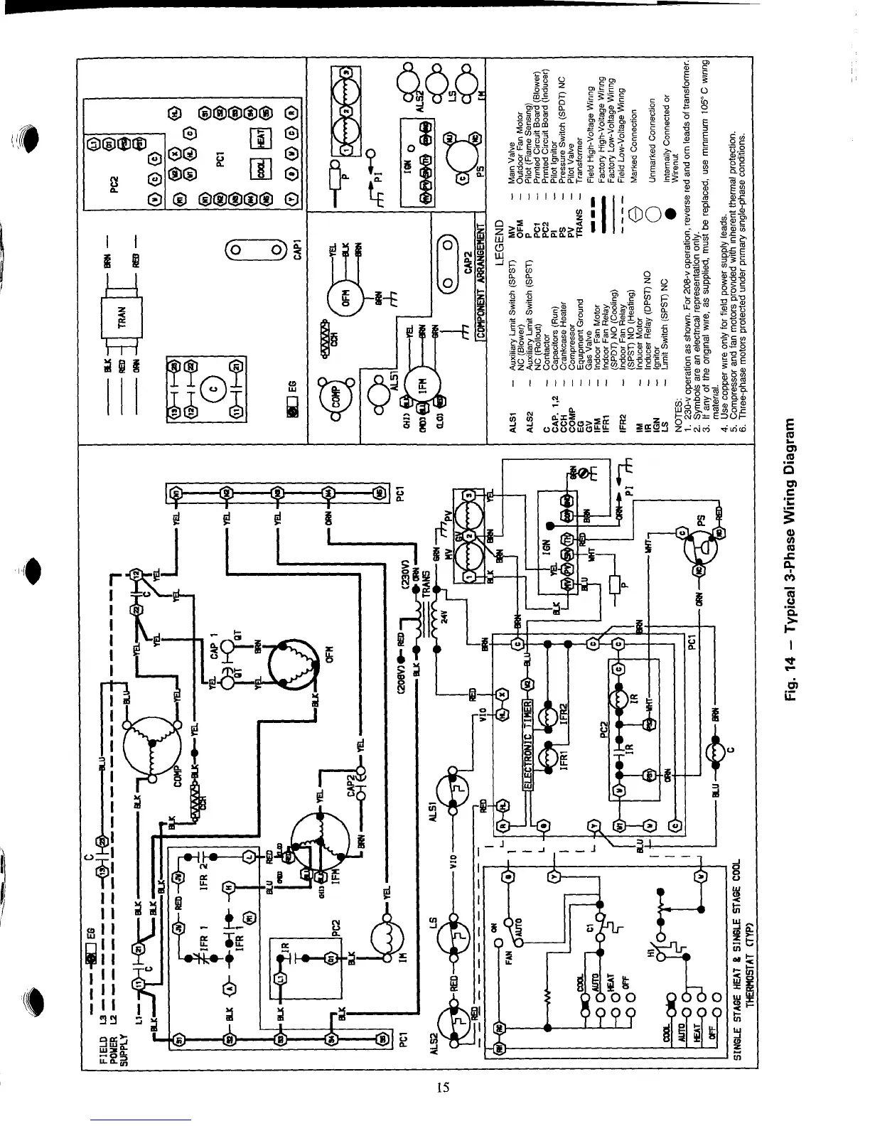
Carrier 48NET - Typical 3-Phase Wiring Diagram

Carrier 48NET
27 pages
Print Icon
To Next Page IconTo Next Page
To Next Page IconTo Next Page
To Previous Page IconTo Previous Page
To Previous Page IconTo Previous Page
Loading...

Table of Contents

Related product manuals