EasyManua.ls Logo

Carrier 50DK030 - VAV Control System Fundamentals; VAV Control System Components; Processor Board Functionality

Carrier 50DK030
32 pages
Print Icon
To Next Page IconTo Next Page
To Next Page IconTo Next Page
To Previous Page IconTo Previous Page
To Previous Page IconTo Previous Page
Loading...
INTRODUCTION
This guide contains information on the electronic control
system and control system troubleshooting for the 48DK and
50DK,DY024-074 variable-air volume (VAV) units.
IMPORTANT: The field-supplied and installed switch
(or timeclock) MUST BE CLOSED to put unit into
the occupied mode. Unit WILL NOT START until this
is accomplished. See base unit installation instructions
literature for details.
VAV Control System The 20 to 75-ton VAV roof-
top units contain a microprocessor-based electronic control
system that controls and monitors the rooftop unit functions.
The VAVcontrol system is composed of several components:
processor board
relay board
display board
thermistors
compressor operation feedback (control relay)
accessory board
temperature reset package*
single-step demand limit*
two-step demand limit control module*
*Field-installed accessories.
The VAV control system monitors and controls the fol-
lowing functions of the rooftop unit:
leaving-air temperature (unit capacity)
morning warm-up or electric heat (if equipped)
head pressure control, fan cycling (034-074)
economizer position
diagnostic display
unit check-out (quick test)
demand limiting (if equipped)
temperature reset (if equipped)
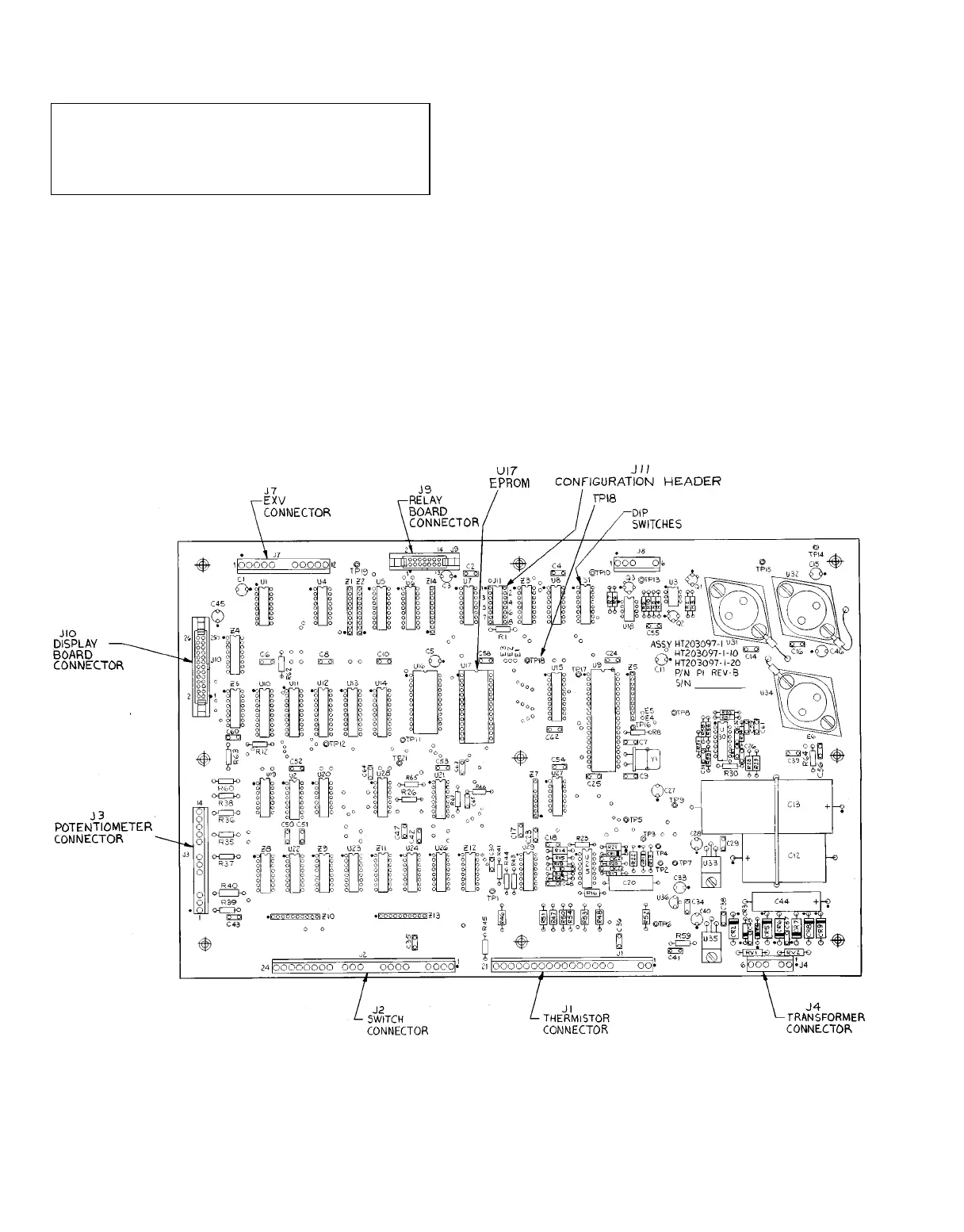
Processor Board The processor board, shown in
Fig. 1, is the brain of the equipment. It contains the logic
and the necessary hardware to drive the outputs and the dis-
play board. The processor board is enclosed by a sheet metal
cover and a heater. The heater is controlled by a thermostat
to keep the processor temperature above 32 F. All electrical
connections are made to the processor board through wire
and ribbon cables.
LEGEND
CR Control Relay
DIP Dual, In-Line Package
EPROM Erasable, Programmable, Read-Only Memory
EXV Electronic Expansion Valve
J—Pin Terminal Connectors
TP Test Pin
Fig. 1 Processor Board
2

Table of Contents

Other manuals for Carrier 50DK030

Related product manuals