EasyManua.ls Logo

Cessna 172N - Page 130

Cessna 172N
196 pages
Print Icon
To Next Page IconTo Next Page
To Next Page IconTo Next Page
To Previous Page IconTo Previous Page
To Previous Page IconTo Previous Page
Loading...
SECTION
7
AIRPLANE
&
SYSTEMS
DESCRIPTIONS
R
EGULATOR
ALTERNATOR
UVEh-
VOLTAGE
WARNING
LIGHT
TO ALT FIELD
CTRCUIT
BREAKER
OVE R-
VOLTAGE
FIELD
CESSNA
MODEL
172N
TO OVER-VOLTAGE
WARNING
LIGHT
TO OVEB.VOLTAGE
SENSOR
AND MASTER
SWITCH
TO AUTOMATIC PILOT
TO
RADIO
TO RADIO
TO
RADIO
TO
RADIO OR TRANSPONDER
ANO
ENCODING
ALTIMETER
TO
RADIO
TO
AUOIO AMPLIFIER
TO
FUEL
OUANTITY
INDICATORS
TO OIL TEMPERATUR€
GAGE
TO CARBURETOR
AIR
TEMPERATURE GAGE
TO
WING
FLAP
SYSTEM
TO TUBN
COORDINATOR
OR
TURN AND
BANK
INDICATOR
FOM
ALTEBNATOR
8US
TO
DOOR
POST MAP
LIGHT
TO
DOME
AND COURT€SY
LIGHTS
TO IGNITION
SWITCH
TO
COMPASS,
INSTRUMENT,
ANO
POST
LIGHTING
TO
CIGAR LIGHTER
{WITH
CIRCUIT
BREAKER}
TO
LANDING
LIGHT(S}
TO
STROBE
LIGHTS
TO
FLASHING
BEACON
TO
NAVIGATION LIGHTS
AND
CONTROL WHEEL MAP
LIGHT
TO
AUDIO
MUTING BELAY
TO PITOT HEAT
SYSTEM
AUTO
PI
LOT
MASTEB
SWITCH
STARTER
CONTACTOR
STARTEB
BATTERY
CONTACTOR
BATTE RY
CODE
o
crRcutT
SREAKER (PUSH-TO.RESETI
G
FUsE .f-
DroDE
{f,,!
nrsrsron
JF
C^PAC|TOR
{NO|SE
Fil.TERl
SENSOR
TO
ALT
FIELD
CIRCUIT
BBEAKER
AMMETER
FLIGHT
HOUR
RECORDEB
SPLIT
BUS
CONTACTOB
(NOBMALLY
at nqEnl
TO INT
LT
LIGHT
CIRCUTT
BR
EAKE
R
IGNITION
SWITCH
GBOUNO
SERVICE
PLUG RECEPTACLE
8 EVERSE
POLARITY
CONTACTOR
7
-24
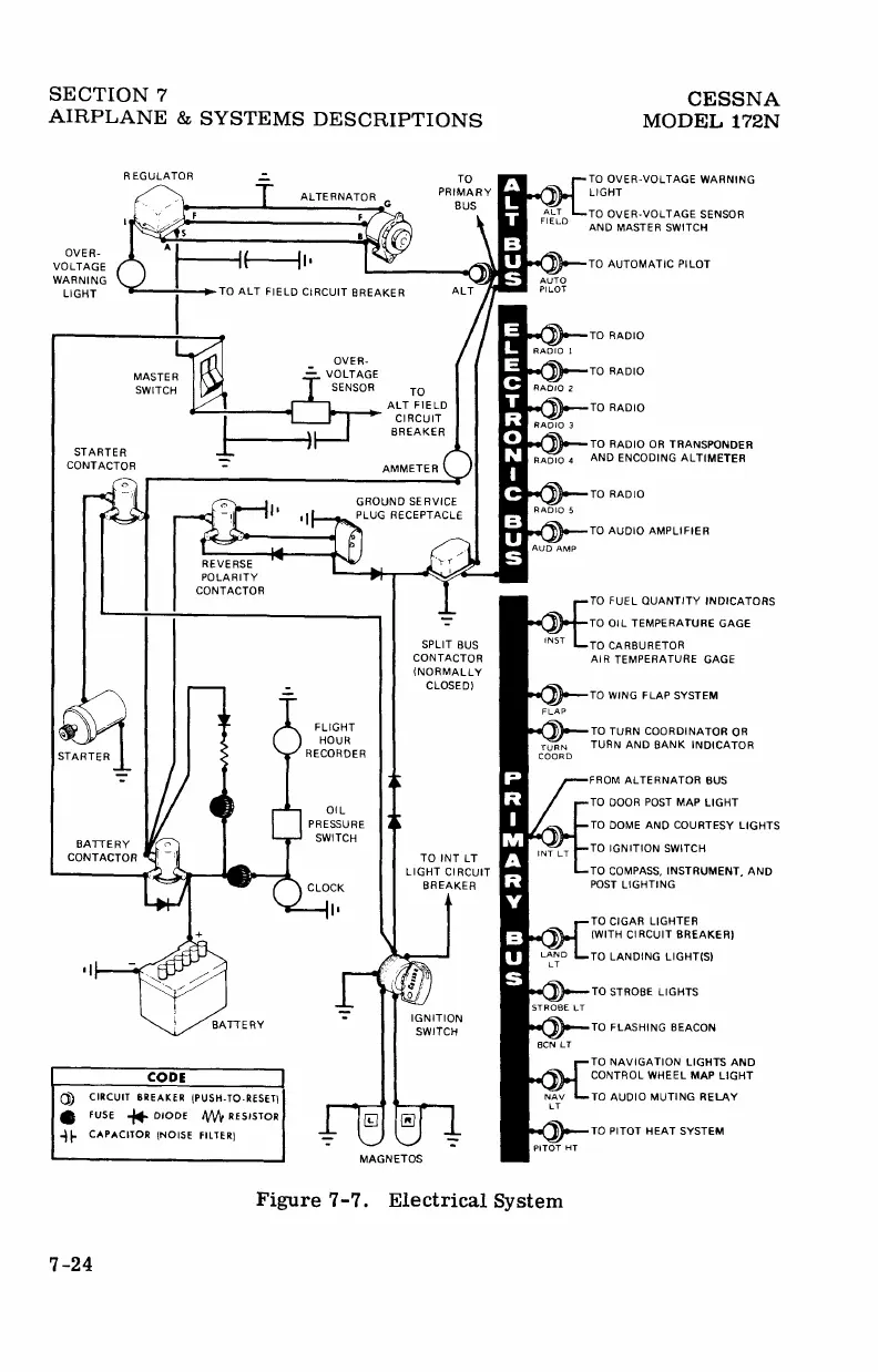
Figure
?-7. Electrical
System

Other manuals for Cessna 172N

Related product manuals