EasyManua.ls Logo

CITROEN CX - Page 329

CITROEN CX
394 pages
Print Icon
To Next Page IconTo Next Page
To Next Page IconTo Next Page
To Previous Page IconTo Previous Page
To Previous Page IconTo Previous Page
Loading...
Cl]
L-51-8-b
z
0
0
>..
14
OPERATION
MA
51OOO
b
..ri;,ccn CO! 0
/
II.
(t(ctr/c0/ i0I(1IId/i0/
Ji'oni
()
/
)
TORQUECONVERTER 1
JO()
)
L
1
-Rh
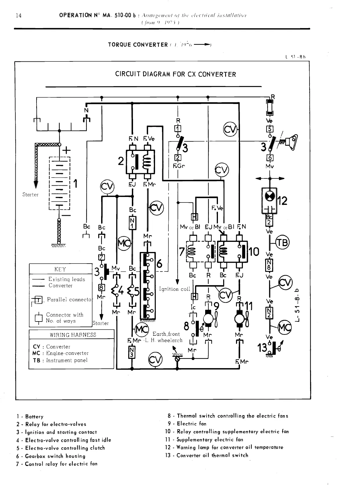
CIRCUIT
DIAGRAM
FOR
CX CON VERTER
Starter
1
-
-
-
Il
1
-
L -J
IL:
N
-
Existinq
leeds
-
Converter
Parallel
co
Connector with
No. of
ways
....LJ..II'
'6'I
LII,
?h11(
Bc
R
Bc
FJ
Ignition
coil
Icrtl9
81
rthfront
91
Mr
Mr
Ve
13
1
-
Battery
2
-
Relay
for electro-volves
3
-
Ignition
and
starting
contact
4 -
Electro-valve
contra11
ing fast
idle
5
-
Electro-valve
controlling
clutch
6
-
Gearbox
switch housing
7 - Control
relay
for
electric
fan
N
FVe
21
EJ
FMr
F.Gr
F,Ve
jI
1
MvorBI
EJMV0rBI
N
,-JMr
8
-
Thermal
switch con.trolling
the electric fans
9
-
Electric fan
10
-
Relay controlling supplementary
elecfric
fan
11
-
Supplementary
electric
fan
12
-
Warning
lomp
for
converter
oil temperature
13
-
Converter ou
thermal
switch
PDF compression, OCR, web-optimization with CVISION's PdfCompressor

Table of Contents

Related product manuals