EasyManua.ls Logo

CITROEN CX - Page 333

CITROEN CX
394 pages
Print Icon
To Next Page IconTo Next Page
To Next Page IconTo Next Page
To Previous Page IconTo Previous Page
To Previous Page IconTo Previous Page
Loading...
ö1n
7r'
[T7
o-?
C'1
z
0
z
:.7
0.l
,.O
°.0
-1F
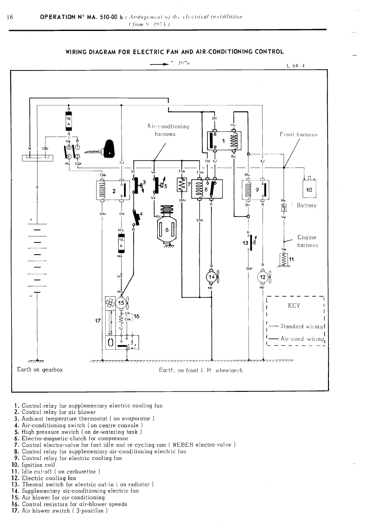
16 OPERATION
MA. 510-00
b
:
Arrdiin,uI
of
/f
(fri ial iris
fri//dl/Ou
(/ro
()
1
')T
WIRING DIAGRAM
FOR ELECTRIC
FAN AND
AIR-CONDITIONING CONTROL
-
L
64
4
r
Mv f.3r
LJ
__
Yl
II
2
iMr
iN
+
/77,
/77
Earth
on
gearbox
Mv
Ajr-condtjon
ing
1
J1
harness
1 1I 1
nql
ing1
1.
Control
relay
for
supplementary
electric
cooling fan
2. Control
relay
for
air
blower
3.
Arnbient temperature thermostat
(
on evaporator
4.
Air-conditioning
switch
(on centre cons
ole
5.
High
pressure
switch
(on
de-watering tank
6.
Eiectro-magnetic
clutch
for
compressor
7.
Control
electro-valve
for fast
idle
and recycling
ram
(
WEBER
electro-valve
8.
Control relay
for
supplementary
air-conditioning electric
fan
9.
Control
relay
for
electric
cooling fan
10.
Ignition
coil
11.
Idle
cut-off
(
an carburettor
12. Electric
cooling fan
13.
Thermal
switch for
electric
cut-in
(
on radiator
14. Supplementary air-conditioning electric
fan
15. Air blower for air- conditioning
16. Control resistors
for air-blower
speeds
17.
Air
blower
switch
(
3-position
Front
harness
Earth,
on front
L.H
wheelarch
PDF compression, OCR, web-optimization with CVISION's PdfCompressor

Table of Contents

Related product manuals