EasyManua.ls Logo

Climma CWS BASIC 121 - Page 25

Climma CWS BASIC 121
27 pages
Print Icon
To Next Page IconTo Next Page
To Next Page IconTo Next Page
To Previous Page IconTo Previous Page
To Previous Page IconTo Previous Page
Loading...
Page 25
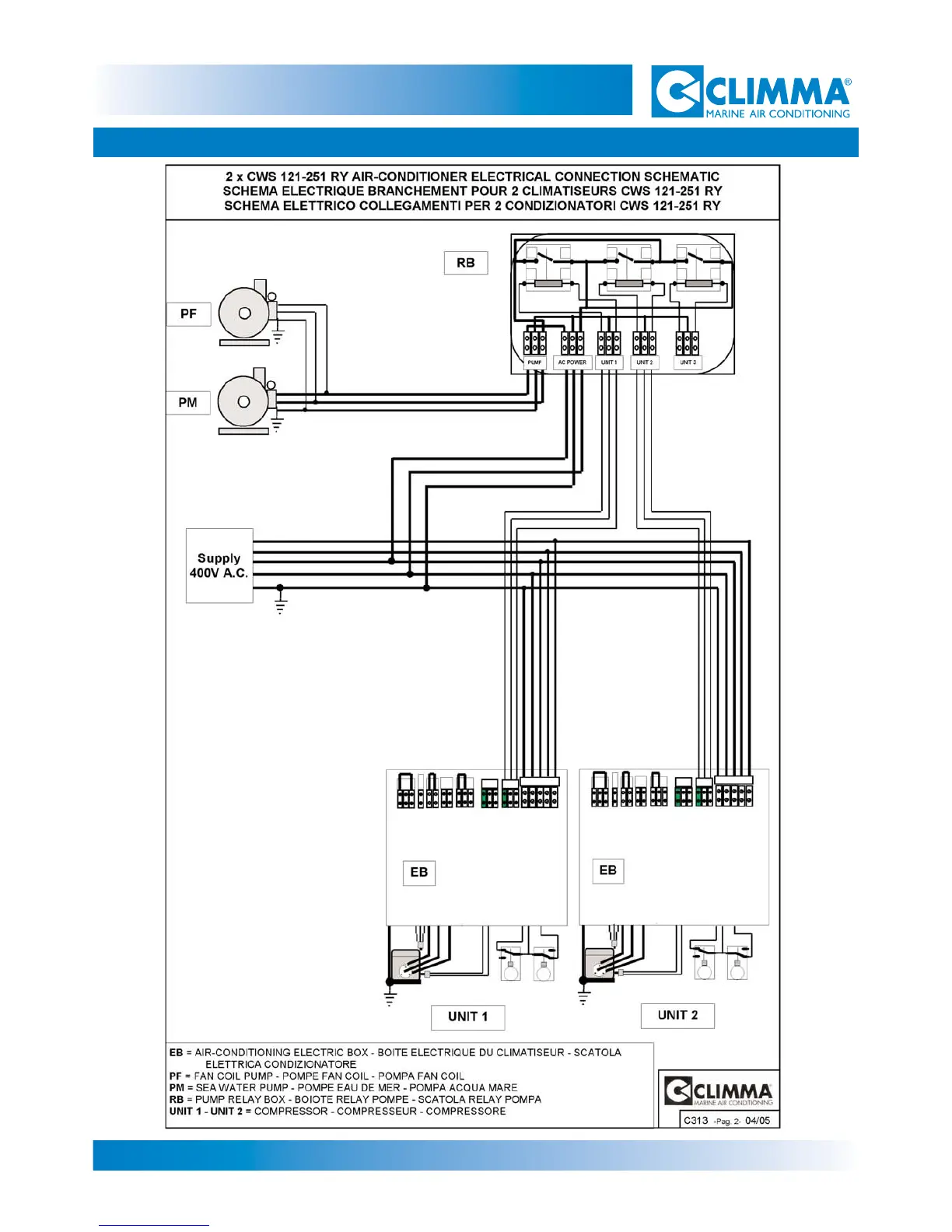
9- ELECTRICAL SCHEMATICS
CWS Basic 121-161-201-251