EasyManua.ls Logo

Climma CWS BASIC 121 - Electrical Schematics

Climma CWS BASIC 121
27 pages
Print Icon
To Next Page IconTo Next Page
To Next Page IconTo Next Page
To Previous Page IconTo Previous Page
To Previous Page IconTo Previous Page
Loading...
Page 24
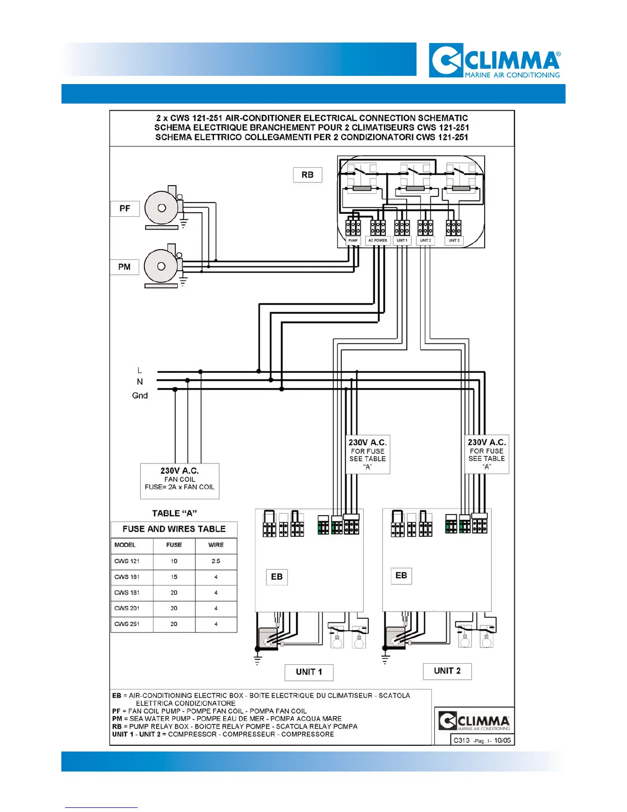
9- ELECTRICAL SCHEMATICS
CWS Basic 121-161-201-251