EasyManua.ls Logo

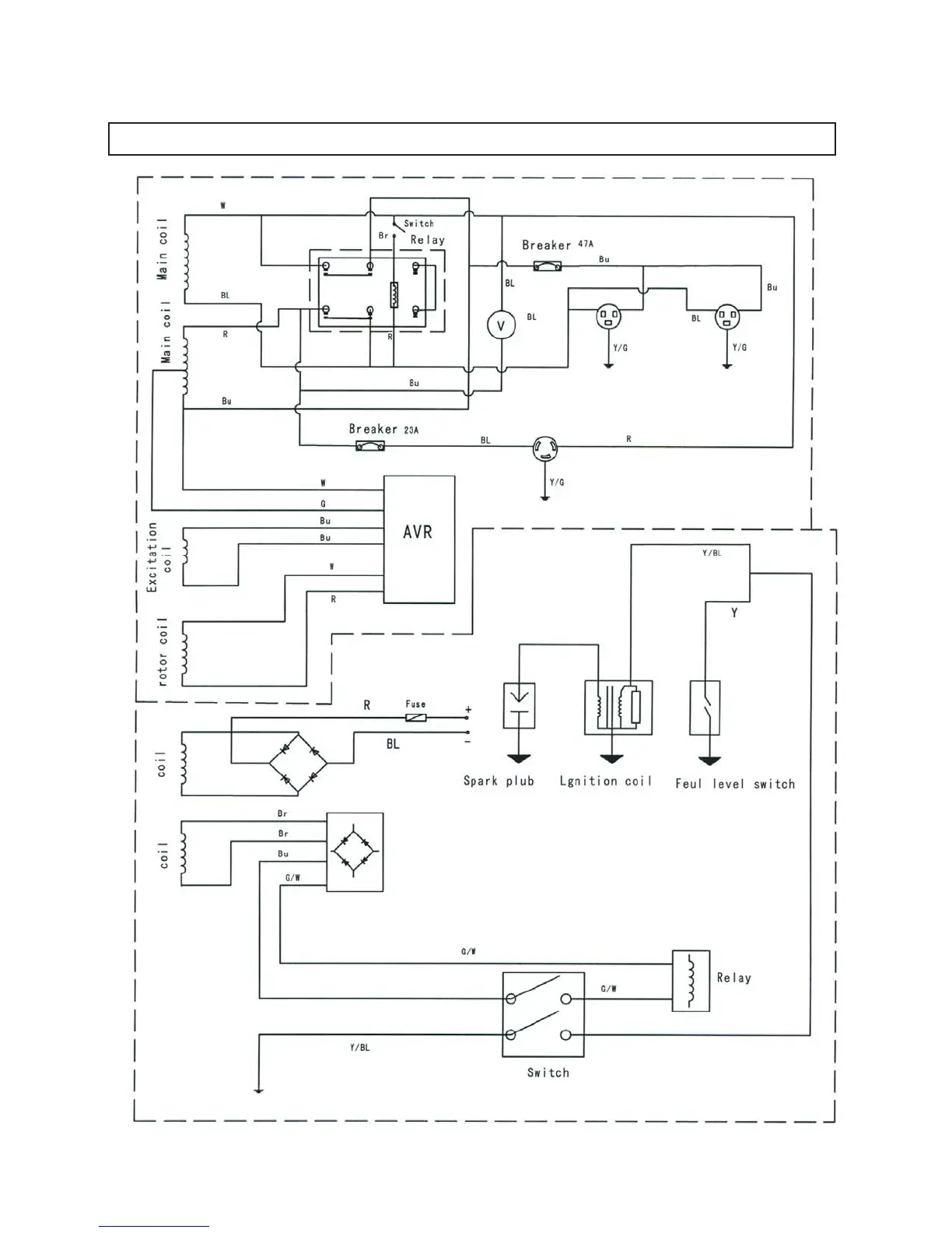
Contractor Line GEN8000 - Wiring Diagram

Contractor Line GEN8000
22 pages
Print Icon
To Previous Page IconTo Previous Page
To Previous Page IconTo Previous Page
Loading...
WIRING DIAGRAM
PAGE 22