EasyManua.ls Logo

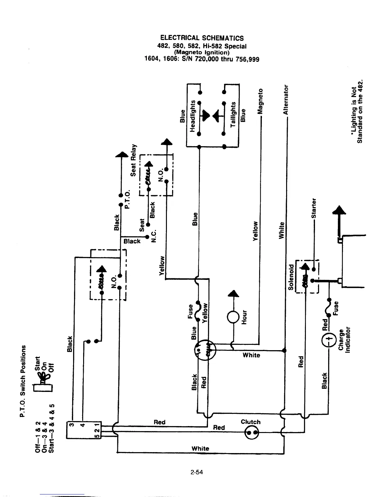
Cub Cadet 1050 - Electrical Schematics; P.T.O. Switch Positions

Cub Cadet 1050
205 pages
Print Icon
To Next Page IconTo Next Page
To Next Page IconTo Next Page
To Previous Page IconTo Previous Page
To Previous Page IconTo Previous Page
Loading...

Table of Contents

Related product manuals