EasyManua.ls Logo

Cub Cadet Yanmar Lx450 - Electrical System Components; Electrical Harness Assembly

Cub Cadet Yanmar Lx450
226 pages
To Next Page IconTo Next Page
To Next Page IconTo Next Page
To Previous Page IconTo Previous Page
To Previous Page IconTo Previous Page
Loading...
Lx450Lx Series
166
Copyright 2011 Cub Cadet Yanmar LLC
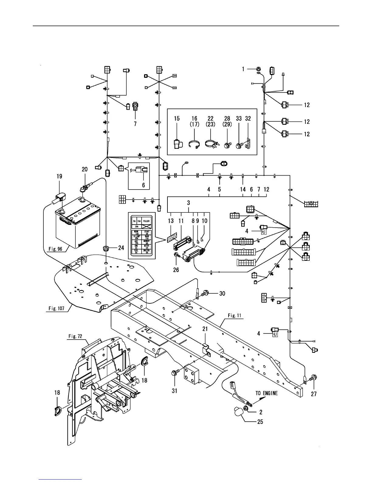
Fig 94. Harness
Fig.94. HARNESS
0CNP5-G37900
0CNP5-G37900
94. HARNESS
(F)=
(E)=
(D)=
(C)=LX490
(B)=LX450
(A)=LX410
LEV.REF. PARTS NO. DESCRIPTION
RI
Q'TY
(F)(D)(C)(B)(A) (E)
NUT W/WASHER 6194990-2213011 111
NUT W/WASHER 8194990-2214012 111
HARNESS A,ROPS(CMP1A8275-5111013 111
DIODE, 3.0A1A7500-5113024 222
CLIP, HARNESS1A7500-5117025 171717
LEAD,M-PTO1A8275-5119026 111
COUPLER,PROTECT1A8300-5123027 111
FUSE198535-5211028 777
FUSE 15A198535-5213029 444
FUSE 20A198535-52140210 222
COVER, FUSE BOX1A7531-52420211 111
SLOW BLOW FUSE60A1A7000-52820212 333
LABEL,FUSE1A8275-65440213 111
BAND CLAMP1E8775-84120214 202020
LEAD1A8275-51180115 111
BAND, REPEAT1A8300-51210116 111
BAND, REPEAT1A8300-51210117 111
GROMMET D25198155-51290118 222
CABLE, BATTERY PULUS1A7180-51350119 111
CABLE, BATTERY EARTH194250-51420120 111
CLAMP, B.CABLE198121-51430121 111
BAND194680-51670122 333
BAND194680-51670123 111
GROMMET, 8198200-61490124 111
COVER, TERMINAL124550-77030125 111
BOLT M 6X 20 PLATED26106-060202126 222
BOLT M 8X 16 PLATED26106-080162127 111
BOLT M 8X 16 PLATED26106-080162128 111
BOLT M 8X 16 PLATED26106-080162129 111
BOLT M 8X 16 PLATED26106-080162130 111
BOLT M 8X 25 PLATED26106-080252131 111
CLAMP, WIRE HARNESS194440-51620132 111
BOLT M 8X 16 PLATED26106-080162133 111
(C)Copy Rights YANMAR CO.,LTD.

Related product manuals