EasyManua.ls Logo

Daewoo DSB-075L - Page 19

Daewoo DSB-075L
34 pages
Print Icon
To Next Page IconTo Next Page
To Next Page IconTo Next Page
To Previous Page IconTo Previous Page
To Previous Page IconTo Previous Page
Loading...
18
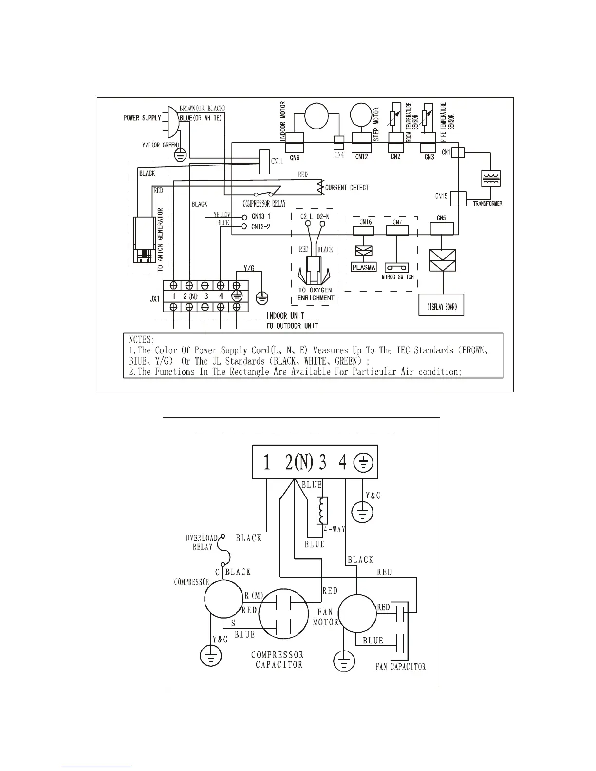
6.2.2 Heating/cooling
6.2.2.1 DSB-075LH, DSB-095LH, DSB-125LH
INDOOR UNIT
OUTDOOR UNIT

Related product manuals