EasyManua.ls Logo

Daewoo DWF-240P - Appendix; Wiring Diagram

Daewoo DWF-240P
37 pages
Print Icon
To Next Page IconTo Next Page
To Next Page IconTo Next Page
To Previous Page IconTo Previous Page
To Previous Page IconTo Previous Page
Loading...
27
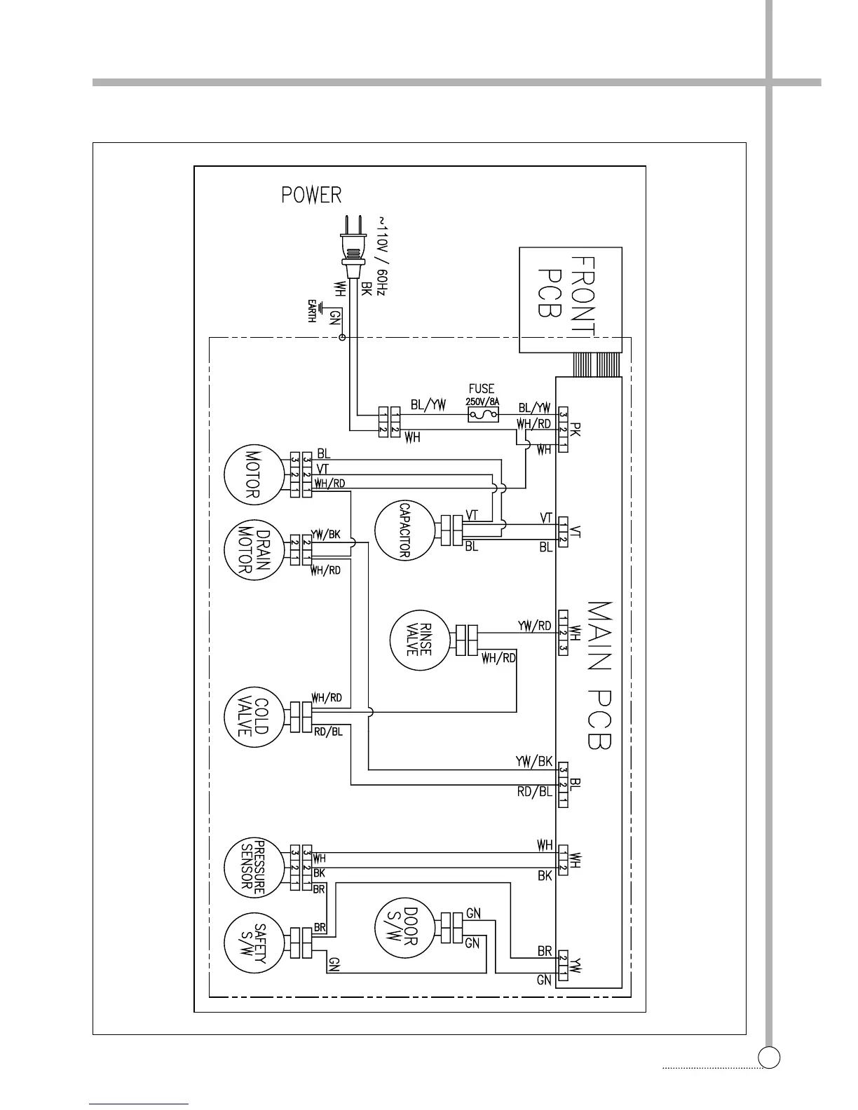
WIRING DIAGRAM
APPENDIX
󱇧󱇧
Wiring Diagram

Related product manuals