EasyManua.ls Logo

Daewoo Solar 300LC-V - Control System Schematic; Electronic Hydraulic Control System (E-EPOS)

Daewoo Solar 300LC-V
658 pages
Print Icon
To Next Page IconTo Next Page
To Next Page IconTo Next Page
To Previous Page IconTo Previous Page
To Previous Page IconTo Previous Page
Loading...
S0802220K
Page 42
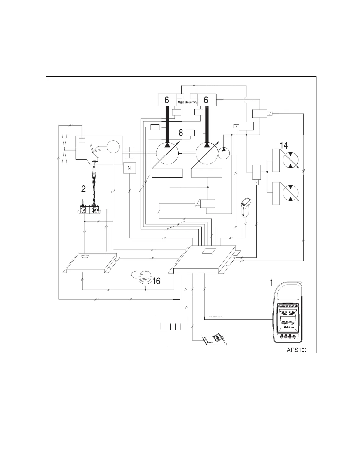
Electrical System
ELECTRONIC HYDRAULIC CONTROL SYSTEM
(
E
-EPOS)
CONTROL SYSTEM SCHEMATIC
(Wheel)
1
9
(Mode select si
g
nal
)
(Machine information)
(Auto idle si
g
nal
)
S
ensors
1
8
(En
g
ine speed sensor si
g
nal
)
(Engine throttle control signal)
(
Drive si
g
nal)
(
Potentiometer si
g
nal)
(Coolant water temp. si
g
nal
)
(
Throttle command
)
L
o
1
5
Hi
9
N
(Switch si
g
nal
)
(Throttle si
g
nal
)
17
(Pump control signal)
4
1
0
5
P
3
7
11
1
3
1
12
30L
Figure 43

Table of Contents