EasyManua.ls Logo

Dantherm CD 500 - Page 10

Dantherm CD 500
13 pages
Print Icon
To Next Page IconTo Next Page
To Next Page IconTo Next Page
To Previous Page IconTo Previous Page
To Previous Page IconTo Previous Page
Loading...
9
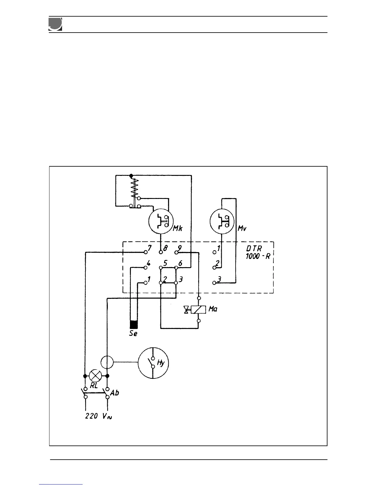
9. Schaltplan / Wiring diagram / Schéma électrique / El-diagram
Hy: Hygrostat / Hygrostat/ Hygrostat/ Hygrostat
Dtr: Elektronik DTR 1000 / Electronic DTR 1000 / Électronique DTR 1000 / Elektronik DTR 1000
Rl: Kontrollampe Hauptschalter / Control lamp main switch / Lampe témoin du commutateur principal /
Kontrollampe hovedafbryder
Mv: Ventilatormotor / Fan motor / Moteur de ventilateur / Ventilatormotor
Mk: Kompressormotor / Compressor motor / Moteur de compresseur / Kompressormotor
Se: Luftfühler / Air sensor / Sonde d’ air / Luftføler
Ma: Magnetventil / Solenoid valve / Vanne solénoide / Magnetventil

Related product manuals