EasyManua.ls Logo

Datron 1062 - Page 26

Default Icon
202 pages
Print Icon
To Next Page IconTo Next Page
To Next Page IconTo Next Page
To Previous Page IconTo Previous Page
To Previous Page IconTo Previous Page
Loading...
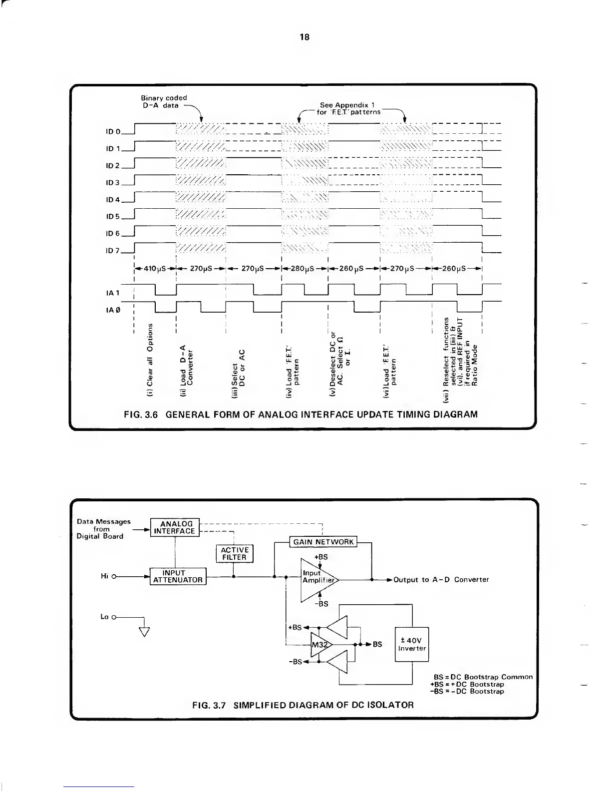
Binary
coded
D-A data
See
Appendix
1
for
F E.T'
patterns
''/////z'/M
V///////z^_
'Z^ZZZZ>':
.
:
:_v_t::
-410pS-*J-^
270pS-
I
I
I
K280pS
-1-^260
pS
1-^270 ^iS-
I
I
I
H^260^iS-
=
^u.
c
-OCD^
4_i
_
0)
O
5,
O
®
IT
O
<A
^
0)
*3) ’r
*-
(0
cc
yj
^
cc
FIG.
3.6
GENERAL FORM
OF
ANALOG
INTERFACE UPDATE TIMING
DIAGRAM
Data
Messages
from
Digital Board
ANALOG
INTERFACE
INPUT
ATTENUATOR
ACTIVE
FILTER
GAIN
NETWORK
|
. +BS
lnput\^
Amplif ier>
-Output
to A-D
Converter
±
40V
L
Inverter
BS
=
DC
Bootstrap Common
+BS
=
+
DC Bootstrap
-BS
=
-
DC
Bootstrap
FIG. 3.7
SIMPLIFIED DIAGRAM
OF
DC
ISOLATOR