EasyManua.ls Logo

Dea 212 E - 2 Motors Electrical Diagram

Dea 212 E
Print Icon
To Next Page IconTo Next Page
To Next Page IconTo Next Page
To Previous Page IconTo Previous Page
To Previous Page IconTo Previous Page
Loading...
2 1 2 E
illustrazioni, pictures, illustrations,
ilustraciones, ilustrações
32
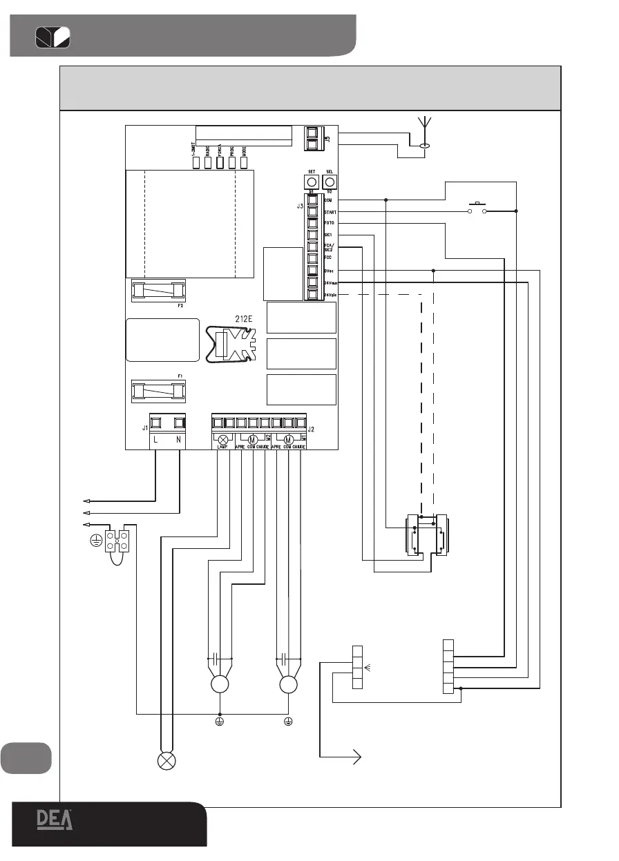
Schema elettrico con funzionamento a 2 motori, 2 motors Electrical diagram, Schéma électri-
que avec fonctionnement à 2 moteurs, Esquema eléctrico con funcionamiento a 2 motores,
Esquema eléctrico para funcionamento a 2 motores.
1
2
3
4
5
6
7
8
9
10
19
18
17
16
15
14
13
12
21
20
1
2
TX





 
 
  
 
 
     
     
      
      
      
2x1,5 mm
M
3x1,5 mm
N.O.APRE
2
3
RX
1
4
5
N.C.
 
 
 
 
 
2x0,5 mm





M
3x1,5 mm
3x0,5 mm
RG 58
     
    
   
   
     
     


       
       
       
      
       
     
    
     
      
      
     
    
     
     
     
4x0,5 mm
2x0,5 mm

11

Table of Contents

Related product manuals