EasyManua.ls Logo

Devatec ElectroVap KIT MC Series - Page 25

Default Icon
36 pages
Print Icon
To Next Page IconTo Next Page
To Next Page IconTo Next Page
To Previous Page IconTo Previous Page
To Previous Page IconTo Previous Page
Loading...
25
ELEC-
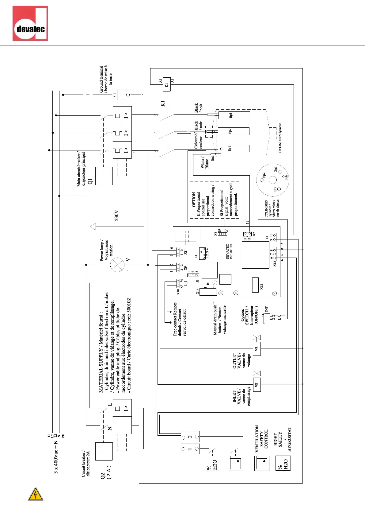
KIT MC2 30 wiring scheme - 3x380-400-415V + N
ALL WORKS

Related product manuals