EasyManua.ls Logo

DHT Techtanium TT-40 - Page 12

DHT Techtanium TT-40
17 pages
Print Icon
To Next Page IconTo Next Page
To Next Page IconTo Next Page
To Previous Page IconTo Previous Page
To Previous Page IconTo Previous Page
Loading...
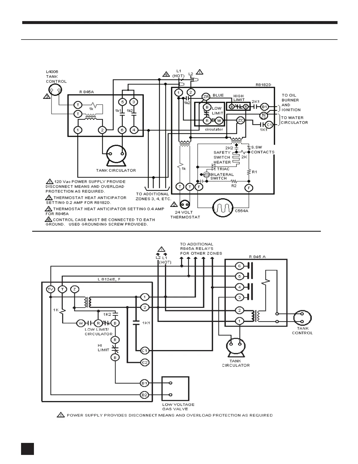
V WIRING (cont’d)
V WIRING (cont’d)
?????????????????????????????????????????????????????
???????????????????????????????????????????????????
?
ZONING WITH CIRCULATORS USING R8182D AND R845A RELAY
ZONING WITH CIRCULATORS USING L8124 E-F AND R845A RELAY
12
12