EasyManua.ls Logo

DHT Techtanium TT-40 - Page 13

DHT Techtanium TT-40
17 pages
Print Icon
To Next Page IconTo Next Page
To Next Page IconTo Next Page
To Previous Page IconTo Previous Page
To Previous Page IconTo Previous Page
Loading...
V WIRING (cont’d)
V WIRING (cont’d)
????????????????????????????????????????????????????????????????
?
????????????????????????????????????????????????????????????????
?
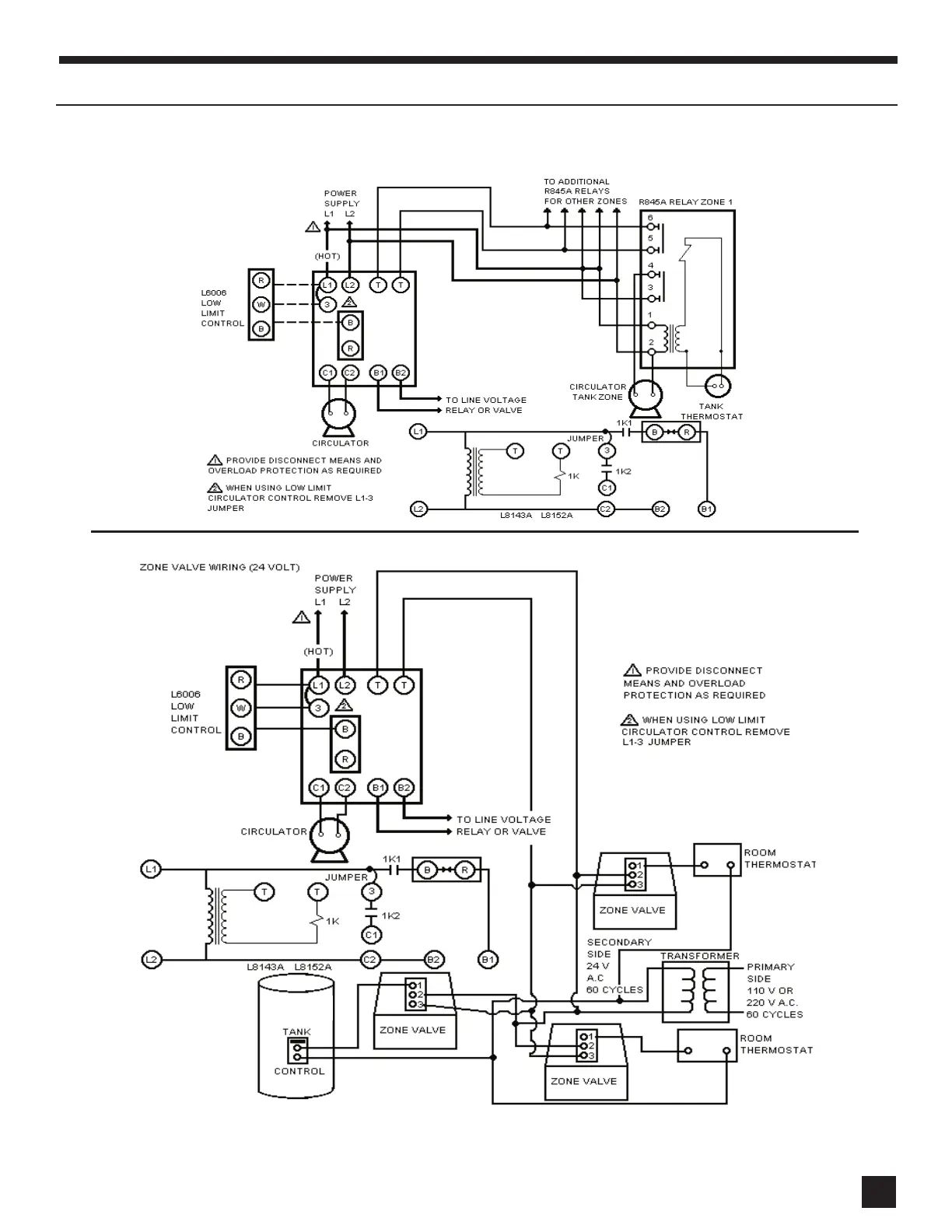
USING L8148A OR L8152A COLD START BOILER CONTROL WITH CIRCULATORS
USING L8143A OR L8152A COLD START BOILER CONTROL WITH ZONE VALVES
13
13