EasyManua.ls Logo

Dometic RM2354 - Page 51

Dometic RM2354
54 pages
Print Icon
To Next Page IconTo Next Page
To Next Page IconTo Next Page
To Previous Page IconTo Previous Page
To Previous Page IconTo Previous Page
Loading...
- 51 -
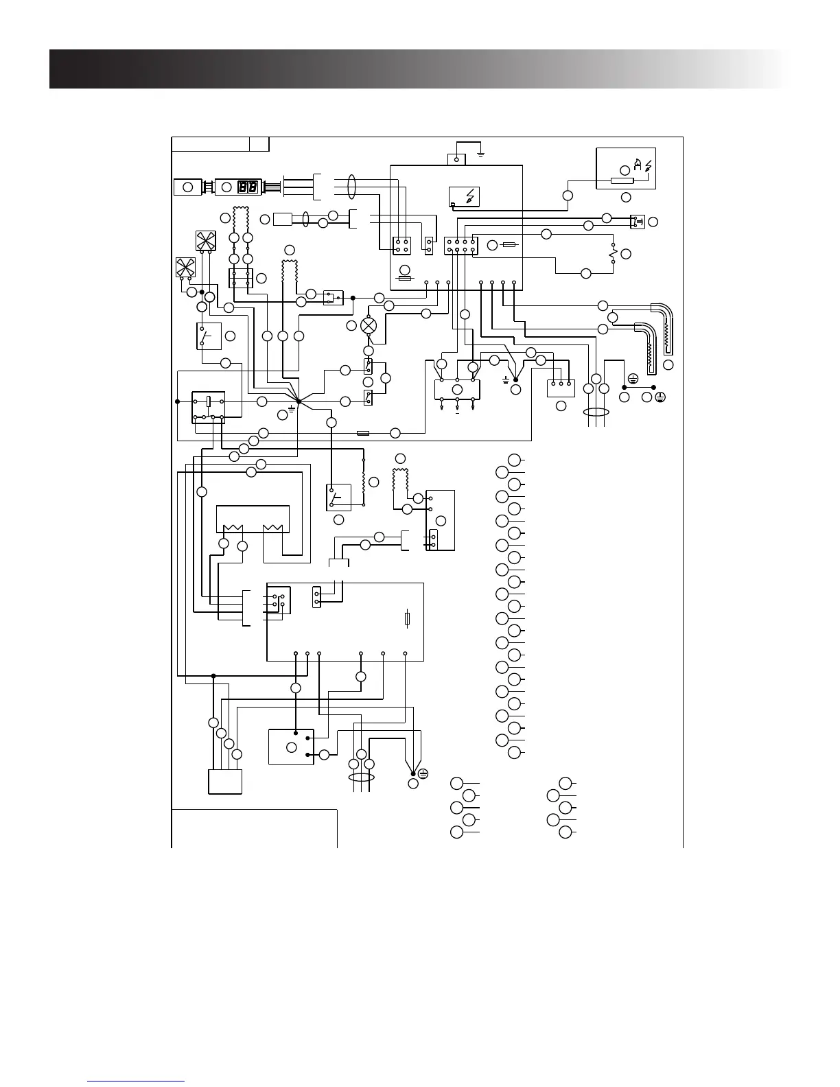
APPENDIX F - WIRING DIAGRAMS
RM1350WID (AUTOMATIC DOOR LOCK, ICE MAKER, WATER AND ICE DISPENSERS & DOOR
INSERT PANELS OR STEEL DOORS)
+
L N
1
9
5
1 2 V D C
C O N T R O L B O A R D
B
C
D
E
F
G
H E A T I N G C A B L E
T H E R M I S T O R
K
J
L
M
N L A M P
T H E R M O S T A T
D O O R C O N T A C T
R E T A I N E R
H
C I R C U I T B O A R D D I S P L A Y
S O L E N O I D V A L V E
H E A T I N G C A B L E G I R D E R
I
E L E C T R O D E
O H E A T I N G C A B L E
P S W I T C H L A M P
3 8 5 1 4 9 4
R E L A Y
8 5
8 7
8 6
3 0
°
D
+
S
T
U
V
X
H E A T E R 1 2 0 V A C
D O O R I G N I T I O N L O C K
T H E R M O S T A T
C H A S S I S G R O U N DY
Q
T H E R M O F U S ER
T E R M I N A L B L O C K
9
8
W H I T E
G R E Y
B L U E
R E D
B R O W N
B L A C K1
2
3
4
5
6
7
G R E E N
G R E E N / Y E L L O W
Y E L L O W
1 0
L I G H T G R E E N
W A T E R V A L V E
W 1
1 2 V D C
W 2
1 2 0 V A C
9
3
1 2 0 V A C
L N
1
9
5
1 2 0 V A C
Z
V
C
1
X
Y
1
°
C
M
4 A
D
1 2 3
T
U
Z
P
N
1
3
3
1
1 1 0
1 0
3
3
3
1
3
1
1
11
3
3
3
3
3
9
3
3
O
9
I C E M A K E R
Y
Z P R O T E C T I V E E A R T H
1
I N O P E R A T I O N T H E I C E M A K E R
W I L L A D D 1 . 4 A T O T H E
T O T A L R E F R I G E R A T O R D R A W
1 010
K
L
3 1
J
F A N
1
3
F A N
1
33
J 8 1
J 8 3
J 8 4
J 8 2
5 A
J 4
J 3
J 6
J 5
J 2
J 1
C O N T R O L M O D U L E
W A T E R & I C E
3
1
J 7 2
J 7 1
1
2
Q
A U G E R
S
W A T E R & I C E D I S P E N S E R
I
U 3
U 4
A
H E A T I N G C A B L E D O O R
9
4
5
U 1 1
U 1 2
9
9
9
1
2
5
P 1 1
P 1 2
P 1 3
B
B R O W N
B L A C K
R E D
A
P 2 1
P 2 2
9
9
C
P 2
G
F
P 6
P 7
P 4
P 3
P 1
F 3
P 5
J 2
J 3
J 1
7
H
R
4
J
E
7
9
3
C I R C U I T B O A R D P O W E R
1
1
F U S E 5 A M I N I A U T O F U S E
F U S E 5 A G L A S S
9
3

Other manuals for Dometic RM2354

Related product manuals