EasyManua.ls Logo

DongFeng S30 - Page 185

DongFeng S30
302 pages
Print Icon
To Next Page IconTo Next Page
To Next Page IconTo Next Page
To Previous Page IconTo Previous Page
To Previous Page IconTo Previous Page
Loading...
Circuit Diagrams of Electrical Appliances
21-162
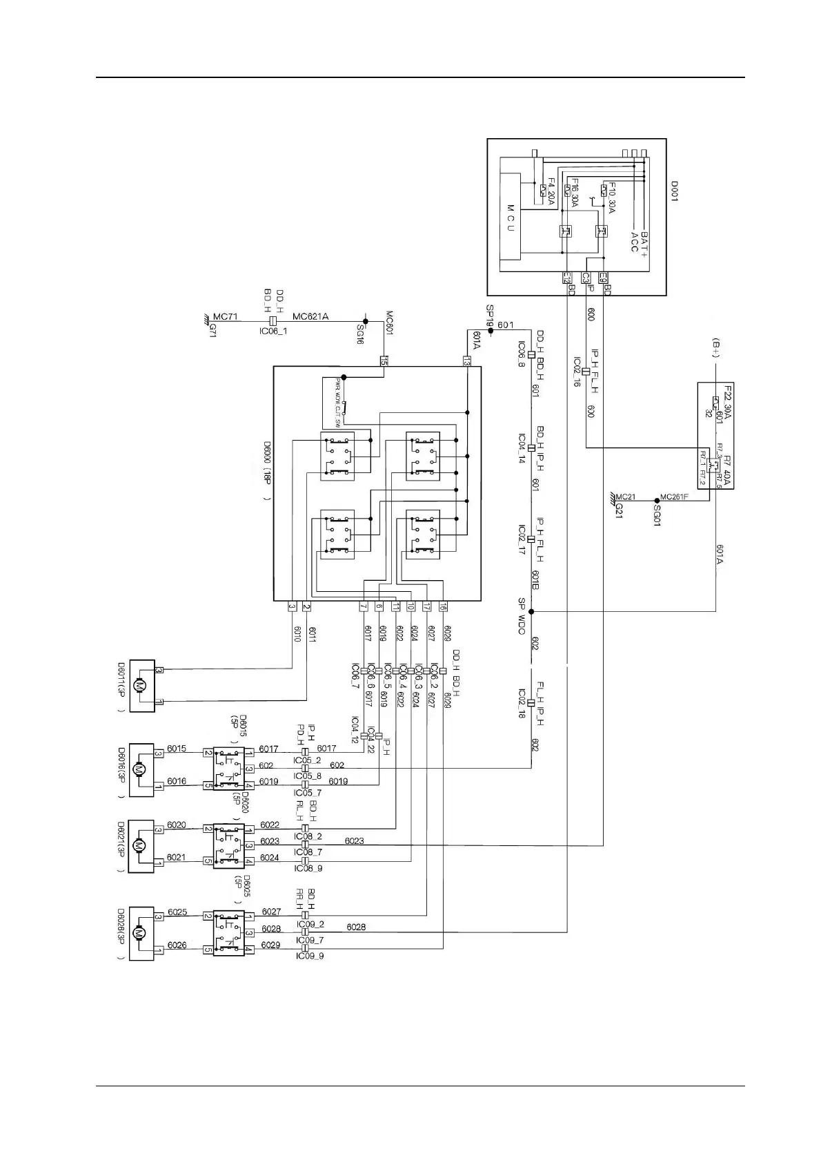
20.2 The electrical schematic diagram for the electric vehicle door and window S30/H30
Pink
Cabin fuse box
The left back electric
vehicle window
Sk
y
li
g
h
t
Yell o w
Yell o w
Batter
y
The left back electric
window
The en
g
ine com
p
artment fuse
Red
Red
Green
y
ellow
Green
y
ellow
Green
y
ellow
Pink
Pink
Red
Red
Green
y
ellow
Pink
Brown
U
p
Down
U
p
Down
U
p
Down
U
p
Down
White
Driver
The left
back
The right
back
The driver main switch (electric
door and window
)
The driver electric
window motor
Oran
g
e
White
Brown
Brown
Green
Green
Green
Gre
y
Yell o w
Red
Yell o w
Yell o w
Yell o w
Red
Brown
Gre
y
Green
y
ellow
Green
Gre
y
Brown
Brown
Gre
y
Gre
y
Gre
y
Red
Red
Yell o w
Yell o w
Green
Brown
Brown
Green
Red
Red
Purple
Purple
Brown
White
White
Oran
g
e
Oran
g
e
Oran
g
e
The right front electric
window motor
The left back electric
window motor
The right back
electric window motor