EasyManua.ls Logo

DongFeng S30 - Page 196

DongFeng S30
302 pages
Print Icon
To Next Page IconTo Next Page
To Next Page IconTo Next Page
To Previous Page IconTo Previous Page
To Previous Page IconTo Previous Page
Loading...
Circuit Diagrams of Electrical Appliances
21-175
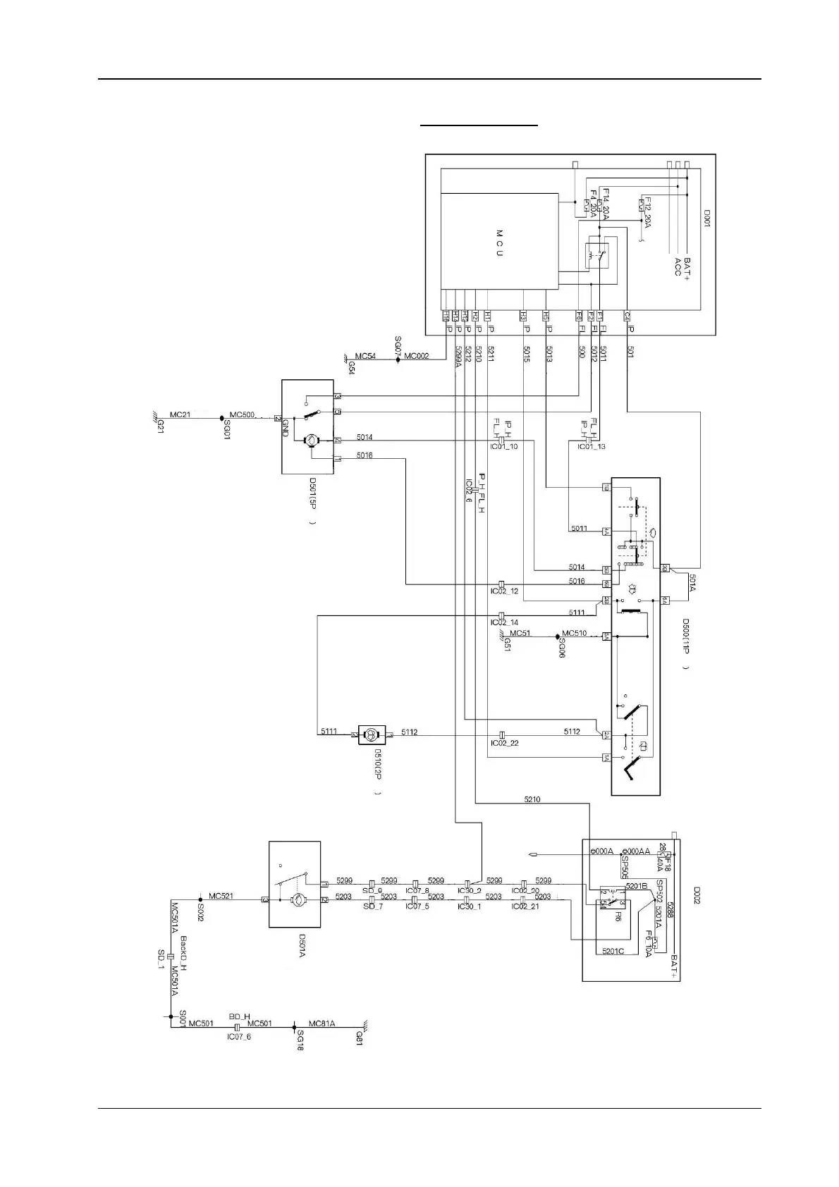
24.4 The electrical schematic diagram for the wind shield wiper and washing pump (H30)
Yell o w
Yell o w
Green
Green
Red
Brown
The front wind
shield wi
p
er rela
y
Cabin fuse box
Green
Yell o w
White
Gre
y
Yell o w
g
reen
Green
y
ellow
Green
y
ellow
Yell o w
g
reen
Automatic
sto
p
High speed
White
The wind shield wi
p
er motor
Gre
y
Brown
The
o
p
eration
Brown
Yell o w
Yell o w
Red
Red
Intermittent
Low s
p
eed
High
s
p
eed
Washin
g
Green
y
ellow
Gre
y
The wind shield wi
p
er switch
(g
re
y)
Green
y
ellow
Brown
White
Yell o w
Green
Black
The washing pump motor
The ignition switch
(The start/operation/accessory
Gre
y
Gre
y
Gre
y
Gre
y
Gre
y
Red
Red
Red
Red
Red
Green
y
ellow
Yell o w
g
reen
Yell o w
g
reen
Yell o w
g
reen
The back wind shield
wi
p
er motor
Yell o w
g
reen
Yell o w
g
reen
White
White
Red
Red
Red
The back
wind shield
wiper
Red