EasyManua.ls Logo

Ducati monster 400 i.e. - Page 501

Ducati monster 400 i.e.
546 pages
Print Icon
To Next Page IconTo Next Page
To Next Page IconTo Next Page
To Previous Page IconTo Previous Page
To Previous Page IconTo Previous Page
Loading...
Impianto elettrico
Electric system
sezione / section
P 3
29
A
B
C
D
E
F
G
H
L
M
N
P
Monster 400 - 620 Aggiornamento/Update - M.Y. 2006 - edizione/edition 00
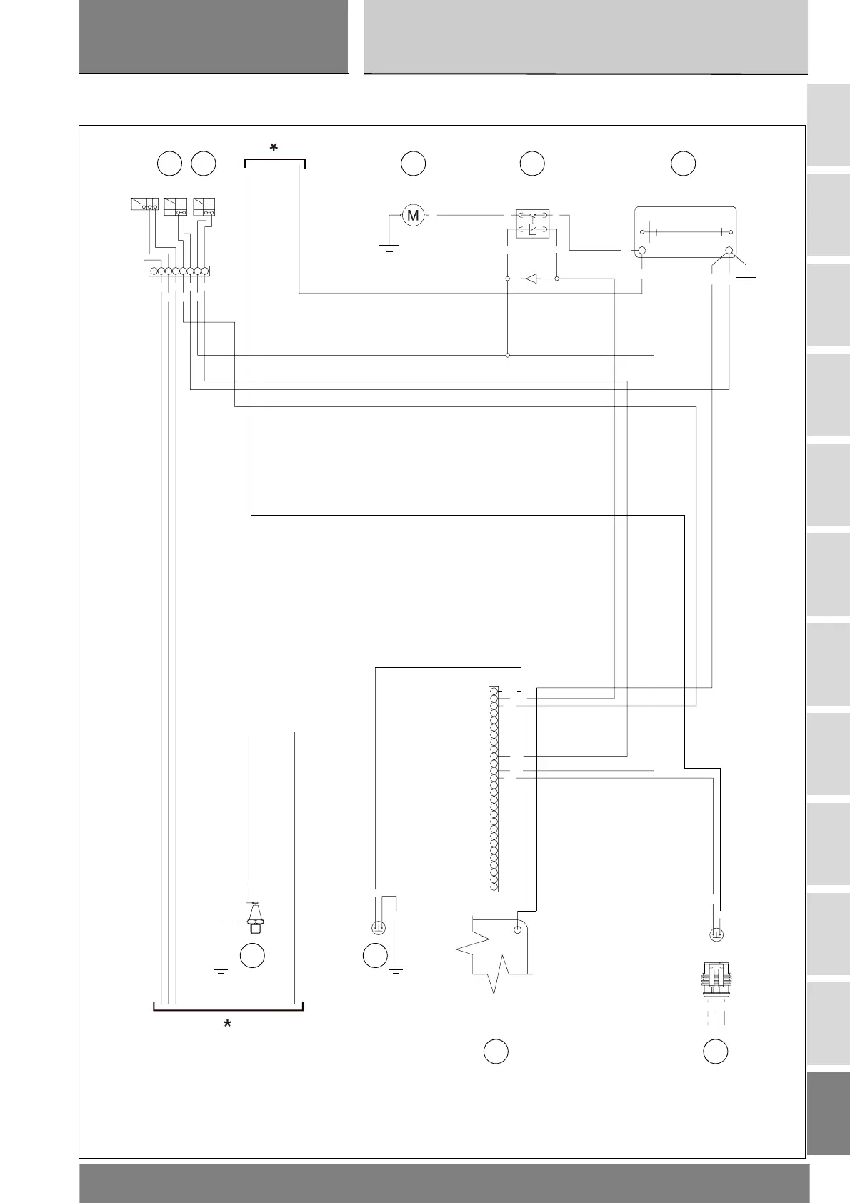
3 - ELECTRIC STARTING3 - AVVIAMENTO
ELETTRICO
+-
12
AMP
3
38
W/R
N.C.
GND
Bk
BODY 17 (KEYSENSE)
BODY 38 (HIFANRQ)
ENGINE 35 (VRS-)
ENGINE 25 (VRS+)
ENGINE 28 (INJCYL1)
ENGINE 37 (INJCYL2)
ENGINE 10 (IGN2)
ENGINE 38 (IGN1)
BODY 16 (SERIAL_K)
BODY 6 (FPUMPREL)
ENGINE 29 (SNS_GND2)
ENGINE 13 (MAP)
ENGINE 14 (AIRTEMP)
ENGINE 20 (SNS_GND1)
ENGINE 34 (SHIELDGND1)
ENGINE 3 (TPS)
ENGINE 5 (WATTEMP)
BODY 9 (TACHOUT)
BODY 4 (PWRSPLY)
ENGINE 32 (SNS_SPLY1)
ENGINE 22 (SNS_SPLY2)
BODY 7 (KEY_LOCK)
BW Bk
FREE
PUSH
RW
OFF
RUN
RY RY RY
ON
STARTER
LIGHTING
ENGINE STOP
RBk
BODY 27 (ACIN)
BODY 28 (LWFANRQ)
BODY 13 (WARNLAMP)
BODY 1 (O2HEAT2)
BODY 33 (MINITANK)
ENGINE 23 (OILPRESS)
R
Y/G
f
f
f
Y/RO
R
Bk Bk
Bk
R/O
V/B
R/W
W/B
R/Bk
R/G
W/R
W/R
O/Bk
Bk
Bk
Y/B
RRR
R/W
BK
R/Bk
R/G
1N4007
K
A
Y/G
Bk/Gr
SSS
IAW5AM2
Vedi "SCHEMA INIZIONE-ACCENSIONE"
nella Sezione "M"
See "IGNITION-INJECTION DIAGRAM"
in Section "M"
*
*
6
9 8
7
5 2 1 3
4
P

Table of Contents

Related product manuals