EasyManua.ls Logo

Electrolux EWF1070M - Chapter 8 Wiring circuit; 8-1. Wiring circuit

Electrolux EWF1070M
28 pages
Print Icon
To Next Page IconTo Next Page
To Next Page IconTo Next Page
To Previous Page IconTo Previous Page
To Previous Page IconTo Previous Page
Loading...
SERVICE MANUL
EWF1070M
EWF1070W
Washing Machine
18
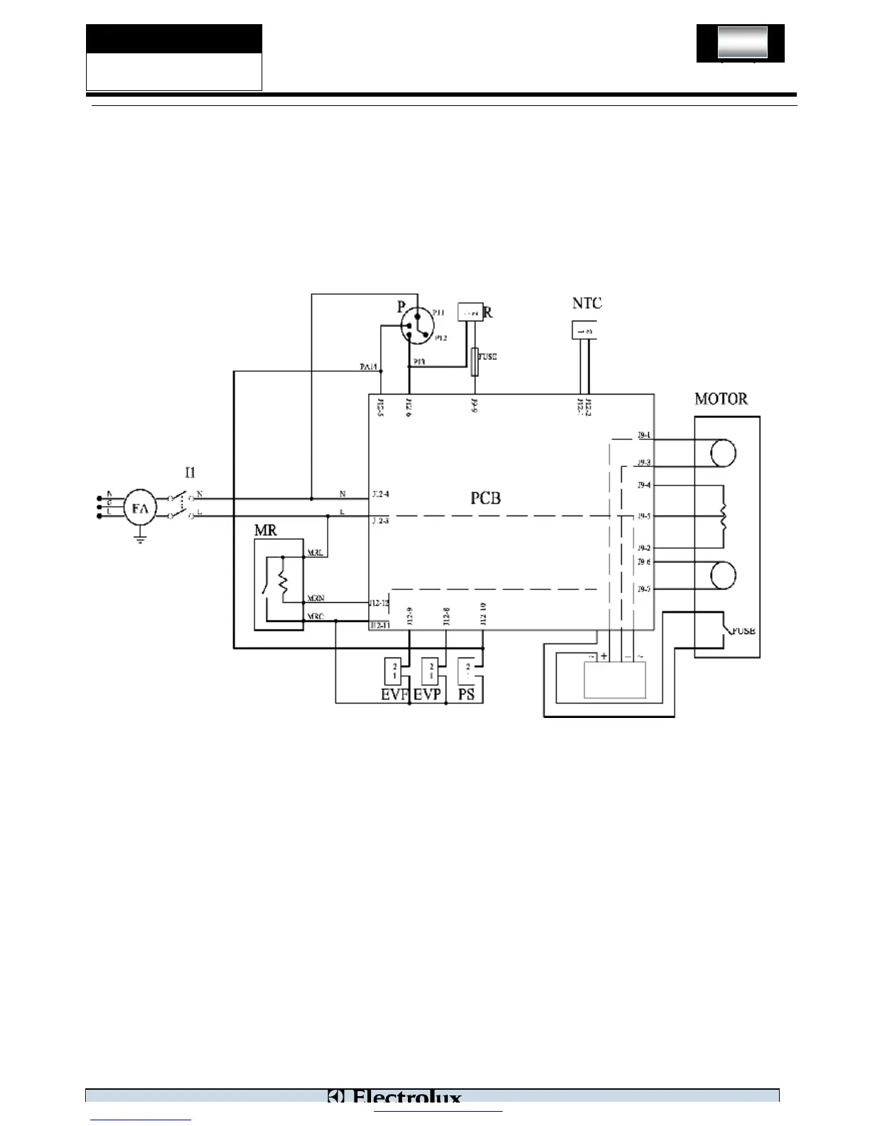
Chapter 8 Wiring circuit
8-1. Wiring circuit
PDF 文件使用 "pdfFactory" 试用版本创建 www.fineprint.cn

Related product manuals