EasyManua.ls Logo

Electrolux FAC053J7A4 - Page 45

Electrolux FAC053J7A4
49 pages
Print Icon
To Next Page IconTo Next Page
To Next Page IconTo Next Page
To Previous Page IconTo Previous Page
To Previous Page IconTo Previous Page
Loading...
45
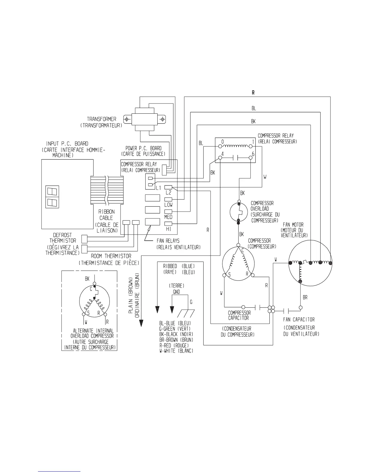
Wiring Diagrams
309343702

Related product manuals