EasyManua.ls Logo

Esma E992 - System Flow Diagram; Plumbing Connection Schematic

Default Icon
17 pages
Print Icon
To Next Page IconTo Next Page
To Next Page IconTo Next Page
To Previous Page IconTo Previous Page
To Previous Page IconTo Previous Page
Loading...
Celebrating over 30 years of excellence in manufacturing ultrasonic cleaning
equipment, electropolishing equipment and associated chemistries
ESMA, Inc.
P. O. BOX 734 * SOUTH HOLLAND, IL 60473 * (800)-276-2466 * FAX (708)331-8919
Page
7
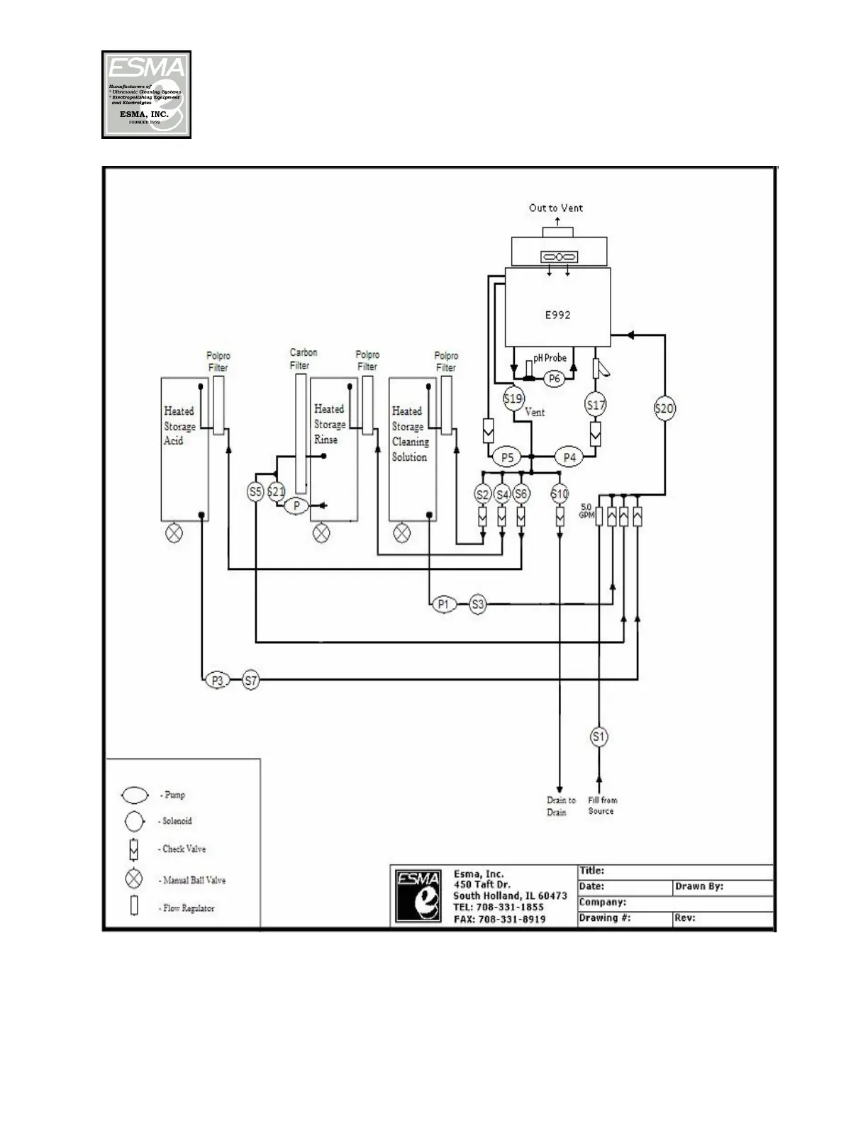
The following plumbing connections should be made: (See flow diagram above)

Related product manuals