EasyManua.ls Logo

Formax FD 8732HS - Page 20

Formax FD 8732HS
21 pages
Print Icon
To Next Page IconTo Next Page
To Next Page IconTo Next Page
To Previous Page IconTo Previous Page
To Previous Page IconTo Previous Page
Loading...
20
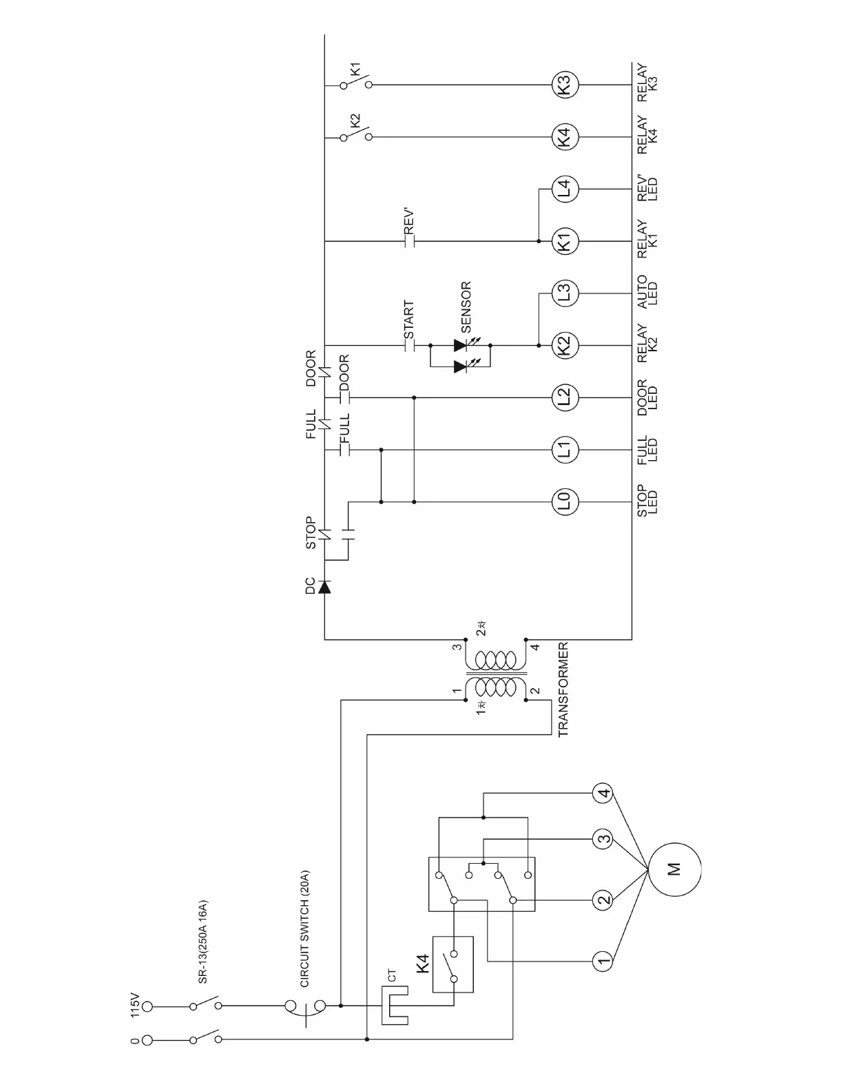
ELECTRICAL SCHEMATIC