EasyManua.ls Logo

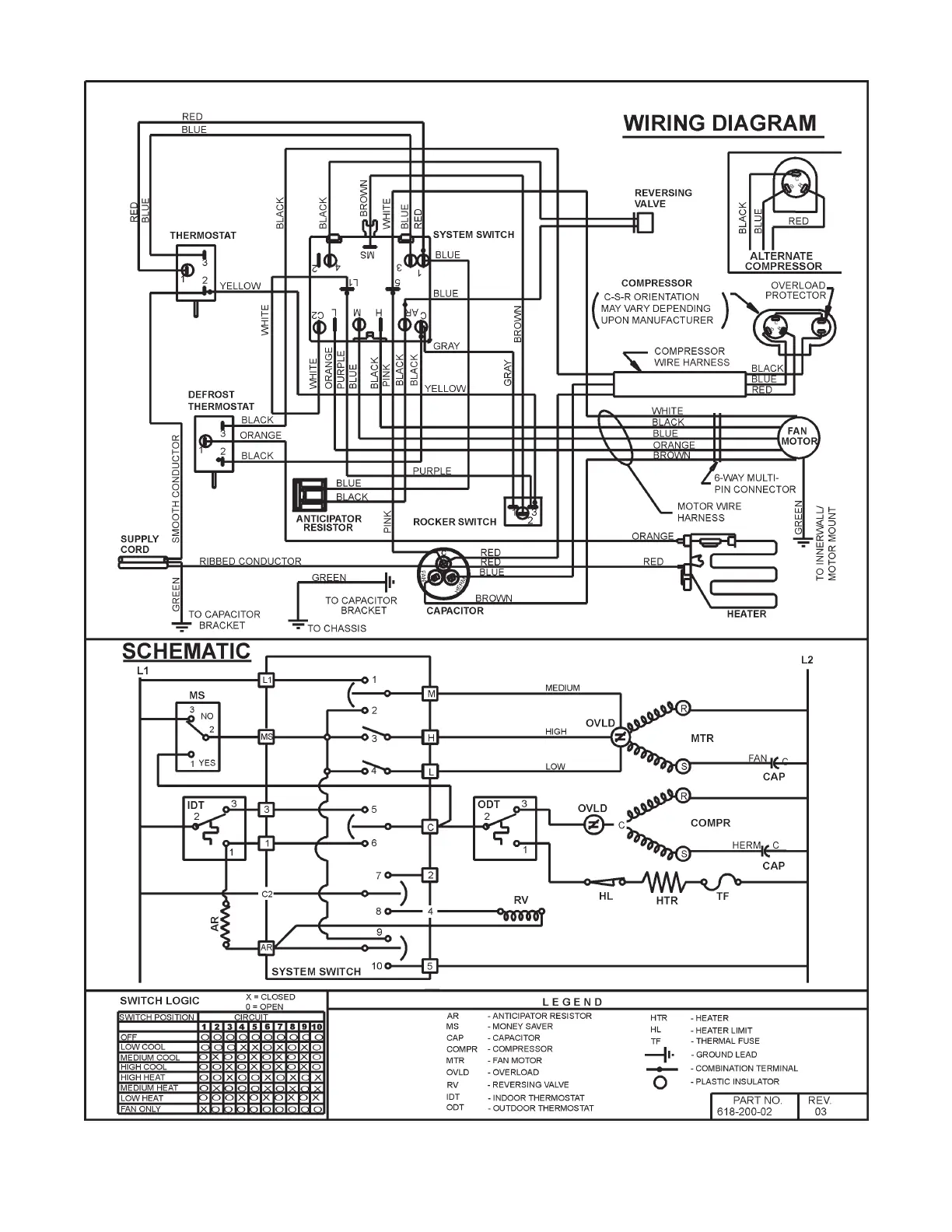
Friedrich YS09J10 - Wiring Diagram for Models YS13 J33, YM18 J34 A & YL24 J35 A

Friedrich YS09J10
62 pages
Print Icon
To Next Page IconTo Next Page
To Next Page IconTo Next Page
To Previous Page IconTo Previous Page
To Previous Page IconTo Previous Page
Loading...
TTJ-0198 (10/97) (Page 37 of 64)
WIRING DIAGRAM FOR MODELS YS13J33, YM18J34A & YL24J35A

Table of Contents