EasyManua.ls Logo

Frigidaire FAK103J1V2 - Page 11

Frigidaire FAK103J1V2
11 pages
Print Icon
To Previous Page IconTo Previous Page
To Previous Page IconTo Previous Page
Loading...
FAK103J1V2
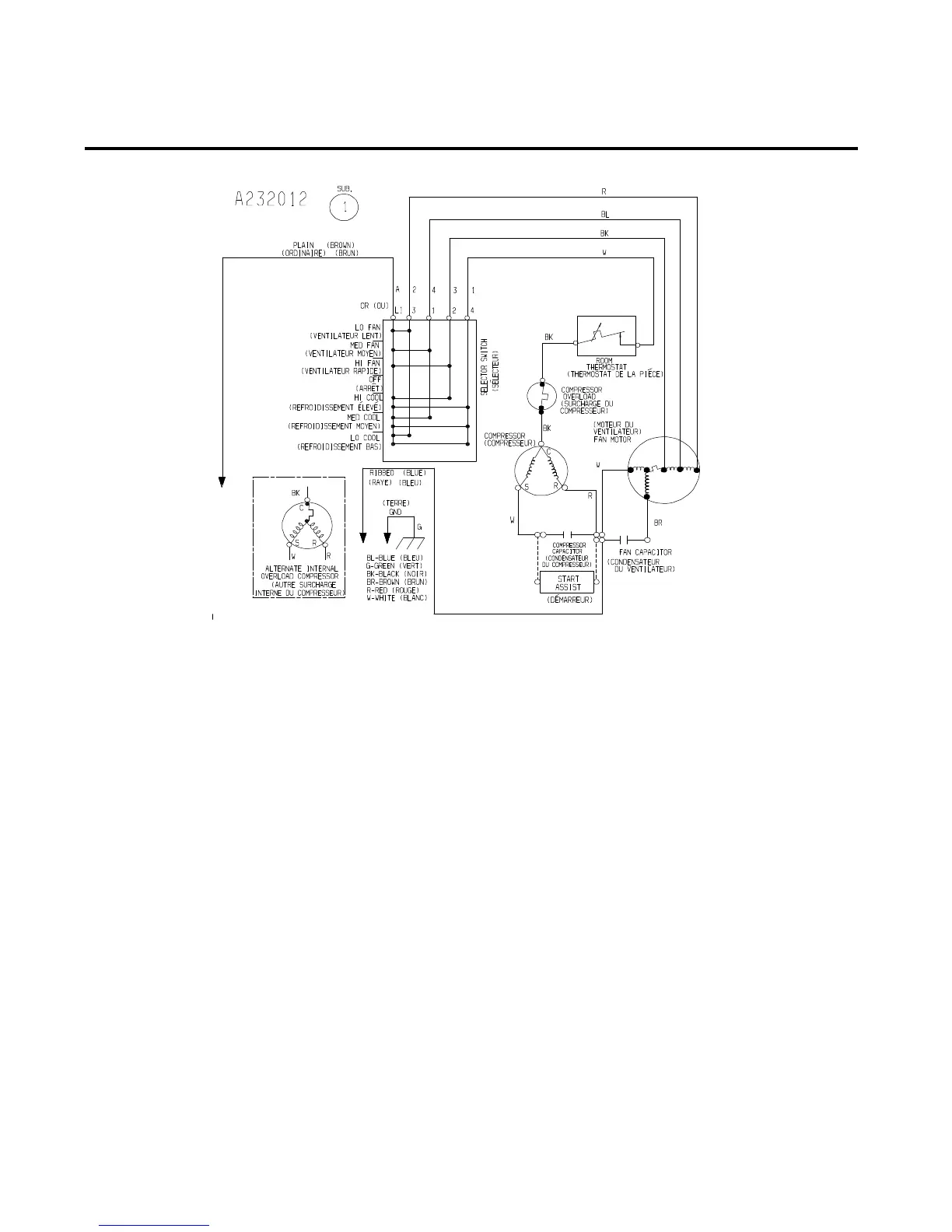
WIRING DIAGRAM
4/00 10