EasyManua.ls Logo

Frigidaire FRS20QRC - Electrical Schematics and Diagrams; Wiring Schematic

Frigidaire FRS20QRC
15 pages
Print Icon
To Next Page IconTo Next Page
To Next Page IconTo Next Page
To Previous Page IconTo Previous Page
To Previous Page IconTo Previous Page
Loading...
08/00 14
Publication No. FRS20QRC
5995342515
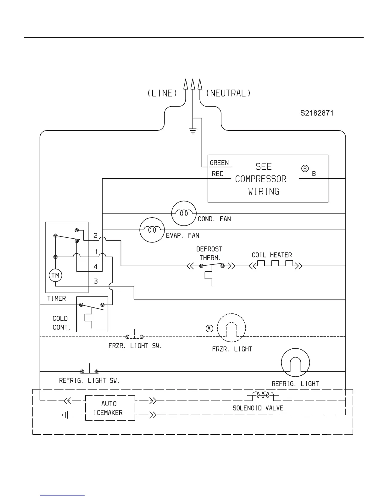
WIRING SCHEMATIC

Other manuals for Frigidaire FRS20QRC

Related product manuals