EasyManua.ls Logo

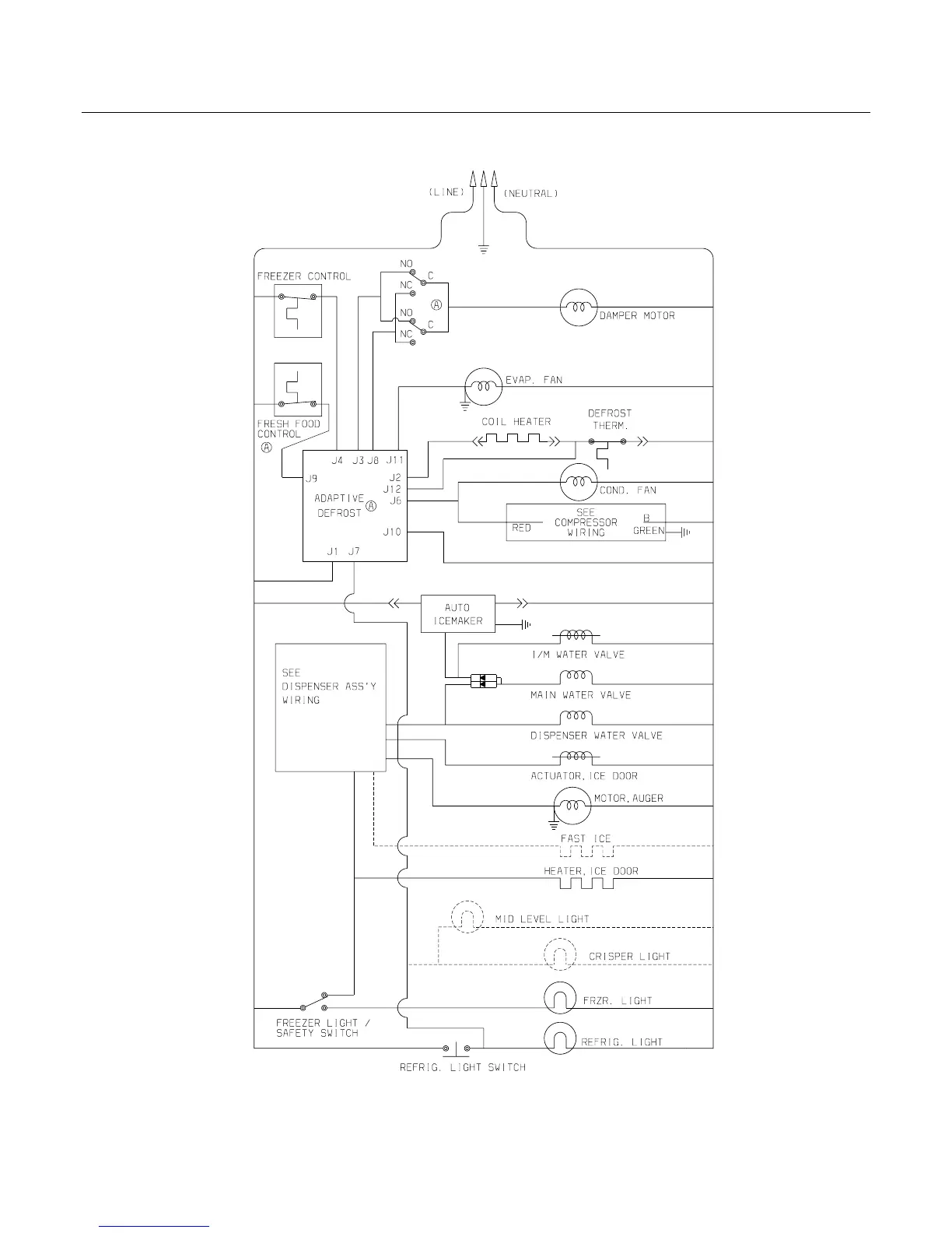
Frigidaire FRS6R5E - Wiring Schematic

Frigidaire FRS6R5E
25 pages
Print Icon
To Next Page IconTo Next Page
To Next Page IconTo Next Page
To Previous Page IconTo Previous Page
To Previous Page IconTo Previous Page
Loading...
Publication No: 5995496949 FRS6R5E
08/07 22
WIRING SCHEMATIC

Related product manuals