EasyManua.ls Logo

FUNAI DPVR-6630 - Page 29

FUNAI DPVR-6630
74 pages
Print Icon
To Next Page IconTo Next Page
To Next Page IconTo Next Page
To Previous Page IconTo Previous Page
To Previous Page IconTo Previous Page
Loading...
1-11-7
H9900BLD
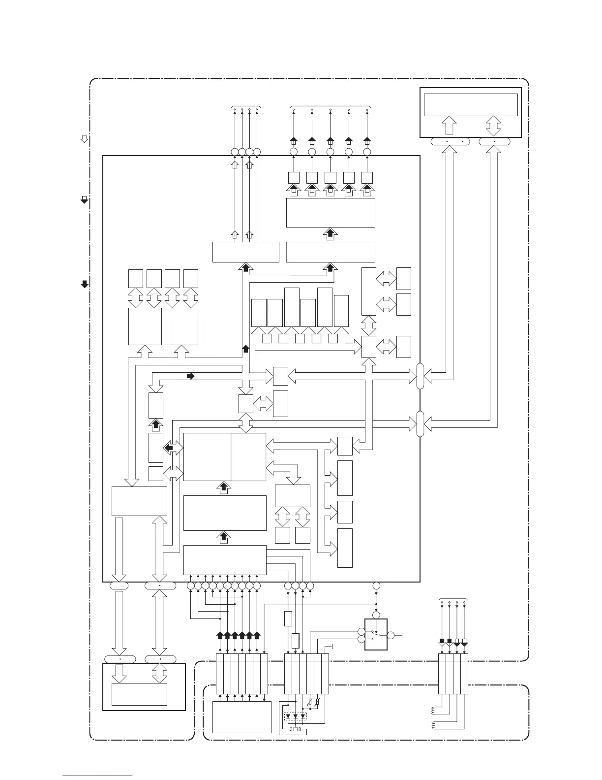
Digital Signal Process Block Diagram
DATA(VIDEO/AUDIO) SIGNAL DVD VIDEO SIGNAL
DATA(AUDIO) SIGNAL
C16
D18
A17
B15
E14
F12
DVD-LD 8
CD-LD 10
PD-MONI 7
FS(+) 2
FS(-) 3
TS(+) 1
TS(-) 4
CN201
CN201
CN201
IC201
(SW)
IC101 (MICRO CONTROLLER)
FS
FS(+)
CD/DVD
FS(-)
TS(+)
TS(-)
TS
PICK-UP UNIT
DETECTOR
CD/DVD 19
Q251,Q252
CD DVD
AMP
Q253,Q254
AMP
4
1 3
6
GND(DVD-PD)
6
GND(CD-PD)
5
GND(LD)
9
TO DVD SYSTEM
CONTROL/SERVO
BLOCK DIAGRAM
RF
SIGNAL
PROCESS
CIRCUIT
DVD/CD
FORMATTER
AUDIO
I/F
VIDEO
I/F
NTSC/PAL
ENCODER
DMA
BCU
INST.
ROM
32BIT
CPU
DATA
RAM
INTERRUPT
CONTROLLER
WATCH DOG
TIMER
CPU
I/F
TIMER
DECODER
I/F
CPU
I/F
READ
MEMORY
DATA
RAM
DSP
DECODER
I/O
PROCESSOR
INST.
ROM
DATA
RAM
INST.
ROM
SERIAL
D/A
GENERAL
I/O
INTERRUPT
CONTROLLER
TIMER
WATCH DOG
TIMER
REMOTE
CONTROL
32BIT CPU
STREAM
I/F
EXTERNAL
MEMORY
I/F
ECC
UMAC
114
115
116
117
132
131
134
133
129
130
126
124
125
123
83
DEBUG
BCU
INST
RAM
DATA
RAM
D/A
D/A
D/A
TO DVD
VIDEO
/AUDIO
BLOCK
DIAGRAM
156
158
VIDEO-Y(I)
VIDEO-C
VIDEO-Pr/Cr
VIDEO-Pb/Cb
TO DVD
VIDEO
/AUDIO
BLOCK
DIAGRAM
177
SPDIF
170
PCM-BCK
171
PCM-DATA
169
PCM-LRCLK
152
151
23~51
SDRAM DATA(0-15)
SDRAM ADDRESS(0-10)
217
238
~
1
18
252
256
~~
IC103 (FLASH ROM)
FLASH
ROM
29
36
38
45
~
~
DVD MAIN CBA UNIT
D/A
VIDEO-Y(I/P)
149
FDQ (0-15)
~
1
9
16
25
48
~
192~212
FADR (0-19)
SDRAM DATA(0-15)
IC503 (SDRAM)
SDRAM
SDRAM ADDRESS(0-11)
2
13
42
53
~~
22
26
29
35
~~
Y(I/P)
C
Pr/Cr
Pb/Cb
Y(I)

Related product manuals