EasyManua.ls Logo

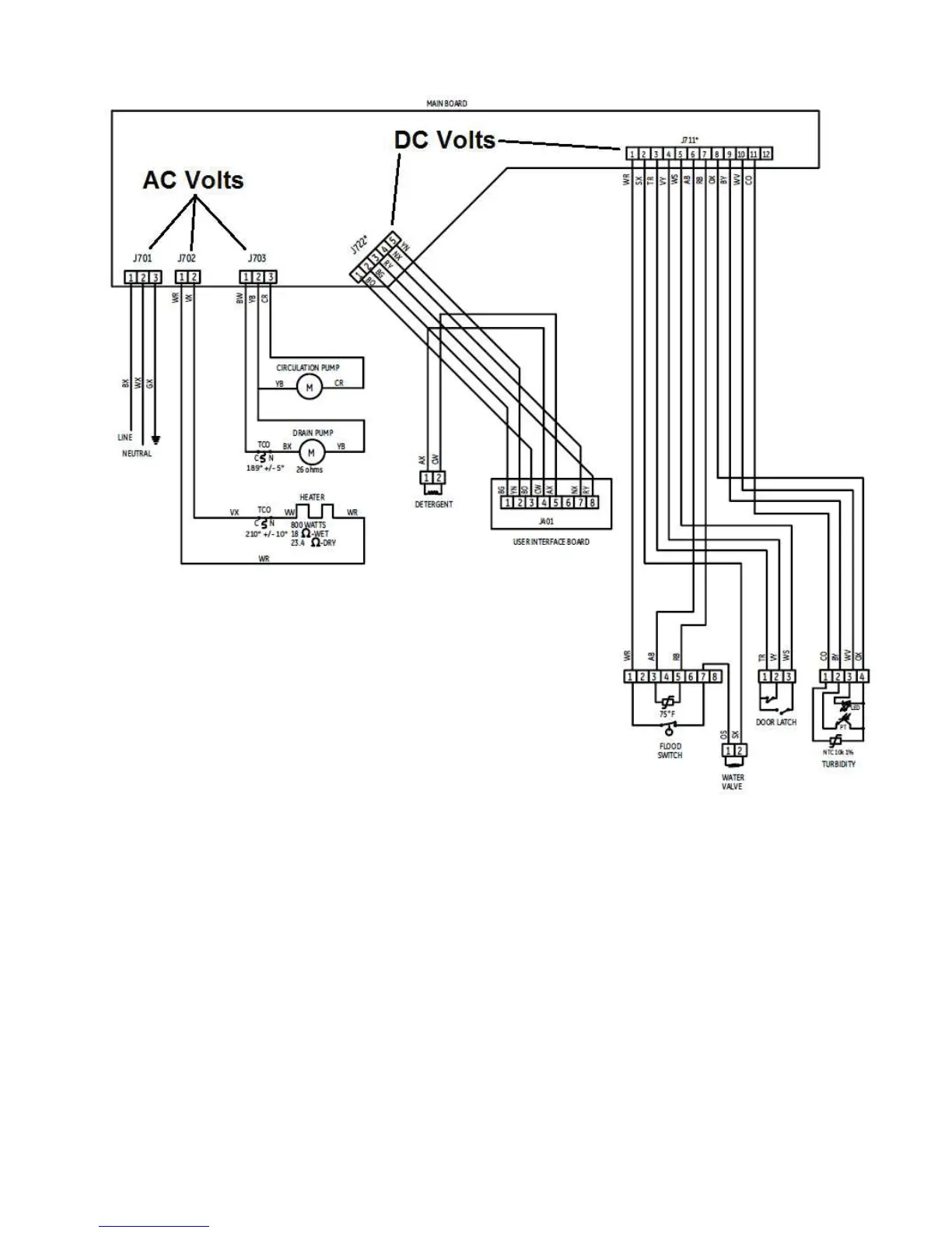
GE GDT550HGD - GDF520;GDF540 Wiring Schematic

GE GDT550HGD
73 pages
Print Icon
To Next Page IconTo Next Page
To Next Page IconTo Next Page
To Previous Page IconTo Previous Page
To Previous Page IconTo Previous Page
Loading...
*') DQG *')

Table of Contents

Related product manuals