EasyManua.ls Logo

Generac Power Systems PM-DCP - Annunciator and Relay Panel Assembly 2

Generac Power Systems PM-DCP
16 pages
Print Icon
To Next Page IconTo Next Page
To Next Page IconTo Next Page
To Previous Page IconTo Previous Page
To Previous Page IconTo Previous Page
Loading...
Generac
®
Power Systems, Inc. 15
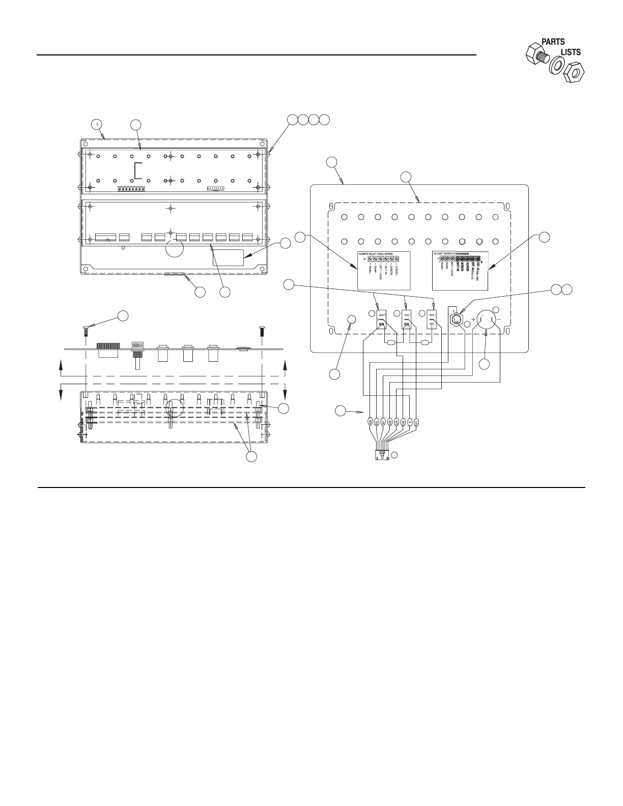
ITEM PART NO. QTY. DESCRIPTION
1 0A7437 1 PANEL ANNUNCIATOR REAR
2 0A6388D 1 ASSY, 20LT MODBUS ANNUN G-PNL
3 0A9036B 1 8CH REM RLY PNL MODBUS RRP G-P
4 040213 12 PCB SUPPORT SNAP-IN 1/4"
5 0A6990 2 SUPPORT, PC BOARD
6 036901 8 SCREW PPHM #6-32 X 3/8
7 0A7438 1 PANEL ANNUNCIATOR FRONT
8 0A6733 1 DECAL ANNUNCIATOR PANEL
10 061284 3 SWITCH ROCKER SPST 10@125V SPD
11 032300 1 HOLDER FUSE
12 044299 1 FUSE 1A X AGC1
13 061286 1 SOUNALERT, BUZZER
14 065511 1 PLUG PANEL PLASTIC 1/2"
16 036918 4 SCREW PPHM #8-32 X 1/2
17 025034 1 PLUG STEEL 1.0625
18 0E5620 1 HARNESS,10 WIRE REMOTE ANN
19 022985 8 WASHER FLAT #6 ZINC
20 022155 8 WASHER LOCK #6
21 022188 8 NUT HEX #6-32 STEEL
22 0F0176 1 DECAL MODEL NO. 04999-0
23 0D4461 1 DECAL,WIRING,REMOTE RELAY PNL
24 0D4462 1 DECAL,WIRING,REMOTE ANNUNCIATOR
VIEW A
-
A
VIEW B
-
B
[
OTHER SIDE OF PANEL
]
0
0
B
A
1
6
J
5
4
3
17
1
8
A
B
14
1
0
3
A
B
1
2
22
2
3
7
2
0
1
9
6
21
1
3
2
2
3
3
1
C
1
D
1
E
2
11
12
8
24
20-light Remote Annunciator
Assembly - Drawing No. 0F0177

Related product manuals