EasyManua.ls Logo

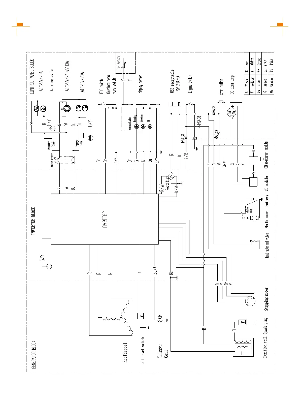
GENMAX GM5500i - Generator Circuit Diagrams; GM5500 i Electrical Schematic

GENMAX GM5500i
33 pages
Print Icon
To Next Page IconTo Next Page
To Next Page IconTo Next Page
To Previous Page IconTo Previous Page
To Previous Page IconTo Previous Page
Loading...
29
CIRCUIT DIAGRAM
GM5500i SCHEMATICS

Related product manuals