Home
Glastron
Boat
Boats
Page 33 (Ski-Fish Bow Panel)
Glastron Boats - Ski-Fish Bow Panel
110 pages
Manual
Save Page as PDF
To Next Page
To Next Page
To Previous Page
To Previous Page
Loading...
2.5
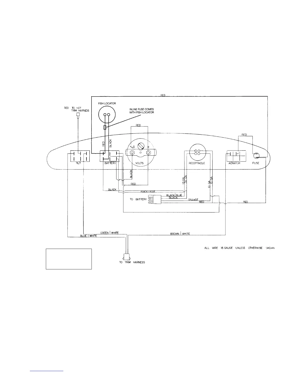
FIGURE 2.2
–
SKI-FISH BOW PANEL
Diagram is for general reference
only, and is not specific to all
models. All electric system work
should only be performed by a
qualified marine electrician.
32
34
Table of Contents
Main Page
Default Chapter
3
Table of Contents
3
Welcome Aboard
4
Owner's Manual Structure
4
Responsibilities
5
Boat Records
6
Warranty
6
Boating Safety
8
Safety Underway
13
Navigational Aids Chart
19
Weather
20
Man Overboard
21
Safety Equipment
21
Additional Recommended Equipment
24
Boating Laws & Regulations
24
Illegal to Dump
24
Glastron Boat Log (Form)
26
Fuel System
26
Fresh Water
26
Glastron Cruise Log (Form)
27
Glastron Fuel Usage Log (Form)
28
Systems & Components
29
Safety Labels
30
Systems
31
Typical Instrument Panel Schematic
32
Ski-Fish Bow Panel
33
Outboard Wiring Assembly
34
Typical Engine Harness Schematic
35
Components
39
Bow Panel
43
Trolling Motor
44
Livewell
45
Additional Safety Information (Ski'n Fish Models)
46
Additional Information (Cruiser Models)
46
12 Volt DC Electrical System
46
Typical Cruiser 12 Volt DC Cabin Schematic
47
Typical 110 Volt AC Panel Wiring Diagram
49
Typical Cruiser Engine 12 Volt DC Schematic
51
Components
55
Pre-Launch & Underway
59
Trailering
59
Launching
60
Loading
62
Fueling Recommendations
63
Getting Underway
65
Controls
66
Pre-Cruise Check
68
Starting Procedures
69
Trimming
71
Engine Shut down
73
Reloading Your Boat
73
Anchoring
73
Emergency Procedures
74
Reacting to Emergencies
76
Maintenance
79
Service & Maintenance Schedule
79
Troubleshooting Chart
83
Care & Appearance
92
Deck and Hull Care
92
Upholstery
94
Windshields and Windows
95
Carpeting
95
Canvas
95
Winterization & Storage
97
Removing Boat from Water
97
Prior to Storage
97
Engine, Systems & Components
97
Interior Cleaning
99
If You Store Your Boat on a Trailer
100
Recommissioning
100
Nautical Terminology
101